Citation: NING Ke, BO Long-li, LIU Shuang, ZHANG Ting-ting, ZHANG Dan-qing, ZHANG Ji-bin, CHEN Jin. Loading strategy for the active components of monolithic catalyst and its influences on the microwave enhanced catalytic combustion of toluene[J]. Journal of Fuel Chemistry and Technology, ;2020, 48(9): 1140-1152. shu

Loading strategy for the active components of monolithic catalyst and its influences on the microwave enhanced catalytic combustion of toluene

  • Corresponding author: BO Long-li, bolongli@xauat.edu.cn
  • Received Date: 13 July 2020
    Revised Date: 5 August 2020

    Fund Project: the Natural Science Foundation of Shaanxi Province, China 2009JM7004The project was supported by the Natural Science Foundation of Shaanxi Province, China(2009JM7004)

Figures(12)

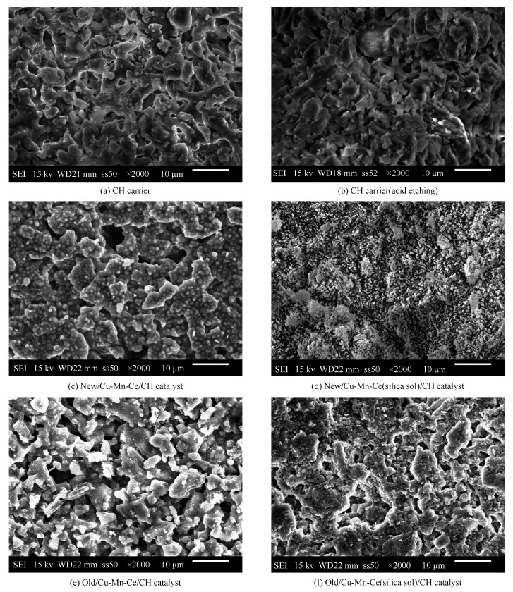
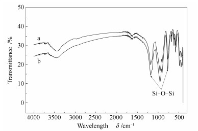
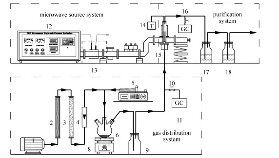
  • Aiming at solving the shedding problem of active components, a loading strategy that includes carrier pretreatment and addition of silica sol was adopted to strengthen the combination of the active components with the carrier. Catalytic activity of the catalyst was investigated in toluene combustion by using microwave single-mode cavity, and high-firmness catalysts were characterized subsequently. The study showed that the shedding rate of Cu-Mn-Ce(silica sol)/cordierite honeycomb(CH) catalyst prepared under conditions of 10% hydrochloric acid pretreatment at room temperature and 0.125 of the mass ratio of silica sol to water absorption amount of CH carrier was 0.0129%, which was much lower than 0.950% of Cu-Mn-Ce/CH catalyst. Cu-Mn-Ce(silica sol)/CH catalyst had smaller active particles, larger specific surface area and more active crystals than Cu-Mn-Ce/CH catalyst. Under conditions of 1000 mg/m3 of initial concentration, 0.12 m3/h of air flow, 200 W of microwave power and 350 ℃ of bed temperature, the removal and mineralization rates of toluene by Cu-Mn-Ce(silica sol)/CH catalyst were 98.5% and 87.9%, respectively. The Cu-Mn-Ce(silica sol)/CH catalyst owned high catalytic activity and stability after 43 h run, and the shedding rate of active components was 0.0328%. The addition of silica sol could enhance the interaction forces between the active components and the catalyst carrier, and the formation of siloxane chemical bonds could greatly improve the connection of active components to prolong the service life of the catalyst.
  • 加载中
    1. [1]

      ZHANG X M, XUE Z G, LI H, YAN L, YANG Y, WANG Y, DUAN J C, LI L, CHAI F H, CHENG M M, ZHANG W Q. Ambient volatile organic compounds pollution in China[J]. J Environ Sci, 2017,55(5):69-75.  

    2. [2]

      CHEN K Y, ZHU L Z, YANG K. Tricrystalline TiO2 with enhanced photocatalytic activity and durability for removing volatile organic compounds from indoor air[J]. J Environ Sci, 2015,32(6):189-195.  

    3. [3]

      BARI M A, KINDZIERSKI W B. Ambient volatile organic compounds (VOCs) in Calgary, Alberta:Sources and screening health risk assessment[J]. Sci Total Environ, 2018,631-632(8):627-640.  

    4. [4]

      DUMANOGLU Y, KARA M, ALTIOK H, ODABASI M, ELBIR T, BAYRAM A. Spatial and seasonal variation and source apportionment of volatile organic compounds (VOCs) in a heavily industrialized region[J]. Atmos Environ, 2014,98(12):168-178.  

    5. [5]

      WEN Ze. The"13th Five-Year-Plan"for pollution prevention and control was issued by Chinese government to limit high-emission projects such as petrochemical industry in heavily polluted areas[J]. Shanghai Chem Ind, 2017,42(11)3.  

    6. [6]

      SHI Xu-rong. Effect evaluation and countermeasure study on volatile organic compounds emission control in Baoshan district, shanghai[D]. Urumchi: Xinjiang University, 2019. 

    7. [7]

      HUANG Qing-bin. Research progress in catalytic oxidation technology and catalysts for volatile organic compounds[J]. Chem Reagents, 2019,41(2):107-112.  

    8. [8]

      BO Long-li, LIU Hai-nan, WANG Xiao-hui, ZHANG Hao, SUN Jian-yu, YANG Li. Study on the catalytic oxidation of toluene under different heating modes[J]. Environ Chem, 2013,32(8):1524-1531.  

    9. [9]

      ZHANG Yu-cai, BO Long-li, WANG Xiao-hui, LIU Hai-nan, ZHANG Hao. Study on catalytic oxidation of benzene by microwave heating[J]. Environ Sci, 2012,33(8):2759-2765.  

    10. [10]

      BO Long-li, YANG Li, SUN Jian-yu, LIANG Xin-xin, HU Xue-jiao, MENG Hai-long. Catalytic oxidation of two-component VOCs and kinetic analysis[J]. Environ Sci, 2014,35(9):3302-3308.  

    11. [11]

      LIU Hai-nan. Preparation of titania composite catalyst and its performance in microwave-assisted catalytic oxidation of toluene[D]. Xi'an: Xi'an University of Architecture and Technology, 2013.

    12. [12]

      LIAO Jian-bo. Study on the performance of microwave-assisted catalytic oxidation of volatile organic compound[D]. Xi'an: Xi'an University of Architecture and Technology, 2011. 

    13. [13]

      SHI Zhi-ming, LIANG Kai-ming, GU Shou-ren. Effects of elements-doping on the crystal structure and thermal expansion coefficient of cordierite[J]. Adv Ceram, 2000,21(2):18-23.  

    14. [14]

      ZHAI Y Q, XIONG J M, LI C Q, XU X, LUO G H. Influence of preparation method on performance of a metal supported perovskite catalyst for combustion of methane[J]. J Rare Earth, 2010,28(1):54-58. doi: 10.1016/S1002-0721(09)60050-8

    15. [15]

      LU Yan-bin, MA Biao, ZHANG Wei-chen. Preparation of HZSM-5/monolithic catalyst and its application in conversion of methanol to gasoline[J]. J Liaoning Shihua Univ, 2015,35(1):12-15.  

    16. [16]

      TAO Ming. Synthesis of TS-1/cordierite monolith catalyst and its catalytic performance of phenol hydroxylation[D]. Hangzhou: Zhejiang University of Technology, 2016. 

    17. [17]

      HUANG Hai-feng, ZHOU Xiao-yan, LU Han-feng, YU He, CHEN Yin-fei. Monolithic Mn/Ti-Si/cordierite catalyst prepared by In-situ deposition for SCR-DeNOx[J]. Proc CSEE, 2011,31(17):50-54.  

    18. [18]

      SONG Wan-cang. Preparation of Al2O3 coating on stainless steel substrate[D]. Liaoning: Dalian University of Technology, 2010.

    19. [19]

      CHEN Chun-bo, LI Ping, SUI Zhi-jun, WANG Yin, ZHU Lian-li, HE Chong-heng. Preparation of cordierite honeycomb coating with large surface area and high adhesive capacity[J]. Ind Catal, 2010,18(3):40-45.  

    20. [20]

      HE Zhen-fu, SHAO Qian, SHEN Ning-yuan. Influence of pretreatment on structure of catalytic washcoat[J]. Acta Pet Sin(Pet Proc Sect), 2001,17(3):83-85.  

    21. [21]

      LIU Hai-nan, BO Long-li, WANG Xiao-hui, ZHANG Hao, SUN Jian-yu, YANG Li, CAI Li-dong. Preparation of titania composite catalyst and its performance in microwave-assisted catalytic oxidation of toluene[J]. Acta Sci Circum, 2013,33(6):1720-1727.  

    22. [22]

      LI Kai. Coating technology and the performance of Mn-Ce/TiO2/CC honeycomb catalysts for NO removal[D]. Taiyuan: Taiyuan University of Technology, 2013. 

    23. [23]

      BO L L, SUN S Y. Microwave-assisted catalytic oxidation of gaseous toluene with a Cu-Mn-Ce/cordierite honeycomb catalyst[J]. Front Chem Sci Eng, 2019,13(2):385-392.  

    24. [24]

      SALKER A V, WEISWEILER W. Catalytic behaviour of metal based ZSM-5 catalysts for NOx reduction with NH3 in dry and humid conditions[J]. Appl Catal A:Gen, 2000,203(2):221-229. doi: 10.1016/S0926-860X(00)00489-0

    25. [25]

      HE Li-na, BO Long-li, DU Lin, NING Ke, LIU Jia-dong. Microwave catalytic combustion of gaseous toluene and distribution of bed temperature[J]. China Environ Sci, 2019,39(8):3242-3248.  

    26. [26]

      DONG Liang. Study on preparation and hydrodesulfurization properties of phosphide monolithic catalysts[D]. Beijing: Beijing University of Chemical Technology, 2009. 

    27. [27]

      MA Wen-jiao, HUANG Qiong, CHEN Ying-wen, ZHU She-min, SHEN Shu-bao. Catalytic performance of Fe-Mn-O mixed oxides supported on cordierite for toluene catalytic combustion[J]. Mod Chem Ind, 2012,32(3):26-29.  

    28. [28]

      ZHANG Feng. Study on the performance of sulfur tolerance and regeneration and preparation of the monolithic catalyst for SCR denitration[D]. Hangzhou: Zhejiang University of Technology, 2010. 

    29. [29]

      XUE Hong-dan. Study on preparation and properties of catalysts used for selective catalytic reduction of NOx[D]. Harbin: Harbin Engineering University, 2006. 

    30. [30]

      MENG Hai-long, BO Long-li, LIU Jia-dong, GAO Bo, FENG Qi-qi, TAN Na, XIE Shuai. CoCuMnOx Photocatalyzed oxidation of multi-component VOCs and kinetic analysis[J]. Environ Sci, 2016,37(5):1670-1676.  

    31. [31]

      WANG D, ZAHNG L, LI J H, KAMASAMUDRAM K, EPLING W. NH3-SCR over Cu/SAPO-34-Zeolite acidity and Cu structure changes as a function of Cu loading[J]. Catal Today, 2014,231(1):64-74.  

    32. [32]

      HU Y T, LV Z H, WEI C, YU S C, LIU M H, GAO C J. Separation and antifouling properties of hydrolyzed PAN hybrid membranes prepared via in-situ sol-gel SiO2 nanoparticles growth[J]. J Membrane Sci, 2018,545(1):250-258.  

    33. [33]

      YANGA Li, BO Long-li, SUN Jian-yu, LIANG Xin-xin, HU Xue-jiao, MENG Hai-long. Microwave assisted catalytic oxidation of two-component toluene, chlorobenzene and relative removal mechanism[J]. Chin J Environ Eng, 2014,8(11):4871-4879.  

    34. [34]

      WU D F, ZHANG Y H, LI Y D. Mechanical stability of monolithic catalysts:scattering of washcoat connection and failure mechanism of active material[J]. Ind Eng Chem Res, 2013,52(41):14713-14721. doi: 10.1021/ie402546q

    35. [35]

      Krijn P. de Jong. Synthesis of Solid Catalysts[M]. Weinheim: WILEY-VCH Verlag GmbH & Co. KGaA, 2009.

    36. [36]

      ZHOU Ming. Connection mechanism of the coatings and selection of the connection accelerants[J]. Mod Paint Finish, 2007,10(8):1-3.  

    37. [37]

      ZAMARO J M, ULLA M A, MIRÓ E E. Zeolite washcoating onto cordierite honeycomb reactors for environmental applications[J]. Chem Eng J, 2005,106(1):25-33.  

    38. [38]

      KONG D Y, YANG H, WEI S, LI D Y, WANG J B. Gel-casting without de-airing process using silica sol as a binder[J]. Ceram Int, 2007,33(2):133-139. doi: 10.1016/j.ceramint.2005.08.006

    39. [39]

      JIN Bin. Silica sol and its application in fire protection technology[J]. Fire Sci Technol, 1989(2):35-36.  

  • 加载中
    1. [1]

      Lingqi Zhang Hairong Huang Jialin Li Li Ji Yufan Pan Meiling Ye Cuixue Chen Shunü Peng . 桂花碳量子点的绿色制备及科普应用方案. University Chemistry, 2025, 40(8): 298-306. doi: 10.12461/PKU.DXHX202409138

    2. [2]

      Yufang GAONan HOUYaning LIANGNing LIYanting ZHANGZelong LIXiaofeng LI . Nano-thin layer MCM-22 zeolite: Synthesis and catalytic properties of trimethylbenzene isomerization reaction. Chinese Journal of Inorganic Chemistry, 2024, 40(6): 1079-1087. doi: 10.11862/CJIC.20240036

    3. [3]

      Fei ZHOUXiaolin JIA . Co3O4/TiO2 composite photocatalyst: Preparation and synergistic degradation performance of toluene. Chinese Journal of Inorganic Chemistry, 2024, 40(11): 2232-2240. doi: 10.11862/CJIC.20240236

    4. [4]

      Zhen LiSujuan ZhangZhongliao WangJinfeng ZhangGaoli ChenShifu Chen . Rational design of S-scheme CdS/MnO2 heterojunctions for high-value photothermal synergistic catalytic oxidation of toluene. Acta Physico-Chimica Sinica, 2026, 42(4): 100179-0. doi: 10.1016/j.actphy.2025.100179

    5. [5]

      Xinyuan Shi Chenyangjiang Changyu Zhai Xuemei Lu Jia Li Zhu Mao . Preparation and Photoelectric Performance Characterization of Perovskite CsPbBr3 Thin Films. University Chemistry, 2024, 39(6): 383-389. doi: 10.3866/PKU.DXHX202312019

    6. [6]

      Bowen LiuJianjun ZhangHan LiBei ChengChuanbiao Bie . MOF-derived ZnO/PANI S-scheme heterojunction for efficient photocatalytic phenol mineralization coupled with H2O2 generation. Acta Physico-Chimica Sinica, 2025, 41(10): 100121-0. doi: 10.1016/j.actphy.2025.100121

    7. [7]

      Yongming Guo Jie Li Chaoyong Liu . Green Improvement and Educational Design in the Synthesis and Characterization of Silver Nanoparticles. University Chemistry, 2024, 39(3): 258-265. doi: 10.3866/PKU.DXHX202309057

    8. [8]

      Qiaorong RU . Synthesis and characterization of tripyridine functionalized polyionic liquid luminescent materials. Chinese Journal of Inorganic Chemistry, 2026, 42(1): 111-119. doi: 10.11862/CJIC.20250121

    9. [9]

      Yixuan Gao Lingxing Zan Wenlin Zhang Qingbo Wei . Comprehensive Innovation Experiment: Preparation and Characterization of Carbon-based Perovskite Solar Cells. University Chemistry, 2024, 39(4): 178-183. doi: 10.3866/PKU.DXHX202311091

    10. [10]

      Xueting CaoShuangshuang ChaMing Gong . Interfacial Electrical Double Layer in Electrocatalytic Reactions: Fundamentals, Characterizations and Applications. Acta Physico-Chimica Sinica, 2025, 41(5): 100041-0. doi: 10.1016/j.actphy.2024.100041

    11. [11]

      Rohit KumarAnita SudhaikAftab Asalam Pawaz KhanVan Huy NeguyenArchana SinghPardeep SinghSourbh ThakurPankaj Raizada . Designing tandem S-scheme photo-catalytic systems: Mechanistic insights, characterization techniques, and applications. Acta Physico-Chimica Sinica, 2025, 41(11): 100150-0. doi: 10.1016/j.actphy.2025.100150

    12. [12]

      Xiaotian Hu Binhuan Qiu Jinglin Le Runrui Dai Xiaolan Lü Yu Hu . Digital Design, Computational Modeling, Fabrication and Characterization of Organic Solar Cells Based on Green Energy Principles. University Chemistry, 2026, 41(1): 298-309. doi: 10.12461/PKU.DXHX202506034

    13. [13]

      Jiapei Zou Junyang Zhang Xuming Wu Cong Wei Simin Fang Yuxi Wang . A Comprehensive Experiment Based on Electrocatalytic Nitrate Reduction into Ammonia: Synthesis, Characterization, Performance Exploration, and Applicable Design of Copper-based Catalysts. University Chemistry, 2024, 39(6): 373-382. doi: 10.3866/PKU.DXHX202312081

    14. [14]

      Linjie ZHUXufeng LIU . Synthesis, characterization and electrocatalytic hydrogen evolution of two di-iron complexes containing a phosphine ligand with a pendant amine. Chinese Journal of Inorganic Chemistry, 2025, 41(5): 939-947. doi: 10.11862/CJIC.20240416

    15. [15]

      Haotong MaMingyu HengYang XuWei BiYingchun MiaoShuning Xiao . Synergistic carbon doping and Cu loading on boron nitride via microwave synthesis for enhanced atmospheric CO2 photoreduction. Acta Physico-Chimica Sinica, 2025, 41(11): 100132-0. doi: 10.1016/j.actphy.2025.100132

    16. [16]

      Dawei Zhang Lei Zhang Yibo Zhou Yajie Li YuPeng Guo . Developing a “One Core, Three Dimensions, Five Integrations” Chemistry Curriculum System for Non-Chemistry Majors at Jilin University. University Chemistry, 2025, 40(12): 147-156. doi: 10.12461/PKU.DXHX202510089

    17. [17]

      Jinmei Zhou Huamin Li Yiru Wang Wenwei Zhang Xiuqiong Zeng Juanjuan Song Yongxian Fan Dongcheng Liu Yanping Ren Faqiong Zhao Mei Shi Min Hu Wan Li Xiuyun Wang Weihong Li Xiaohang Qiu Yong Fan Jianrong Zhang Shuyong Zhang . Suggestions on Operational Standards for Heating and Heating Instruments (Part IV): Microwave Heating and the Use of Microwave Ovens, Microwave Reactor and Microwave Digester. University Chemistry, 2026, 41(3): 172-181. doi: 10.12461/PKU.DXHX202507043

    18. [18]

      Xian-Wei LvXinyuan DingJiaxing GongXuhuan YanDayong HuangJianxin GengZhong-Yong Yuan . Research progress on orbital hybridization in photocatalysis and electrocatalysis. Acta Physico-Chimica Sinica, 2026, 42(2): 100151-0. doi: 10.1016/j.actphy.2025.100151

    19. [19]

      Qilu DULi ZHAOPeng NIEBo XU . Synthesis and characterization of osmium-germyl complexes stabilized by triphenyl ligands. Chinese Journal of Inorganic Chemistry, 2024, 40(6): 1088-1094. doi: 10.11862/CJIC.20240006

    20. [20]

      Haiyu Nie Chenhui Zhang Fengpei Du . Ideological and Political Design for the Preparation, Characterization and Particle Size Control Experiment of Nanoemulsion. University Chemistry, 2024, 39(2): 41-46. doi: 10.3866/PKU.DXHX202306055

Metrics
  • PDF Downloads(8)
  • Abstract views(2486)
  • HTML views(535)

通讯作者: 陈斌, bchen63@163.com
  • 1. 

    沈阳化工大学材料科学与工程学院 沈阳 110142

  1. 本站搜索
  2. 百度学术搜索
  3. 万方数据库搜索
  4. CNKI搜索
Address:Zhongguancun North First Street 2,100190 Beijing, PR China Tel: +86-010-82449177-888
Powered By info@rhhz.net

/

DownLoad:  Full-Size Img  PowerPoint
Return