Structure evolution characteristics of Inner Mongolia coal char during CO2 gasification
- Corresponding author: YU Guang-suo, gsyu@ecust.edu.cn
Citation:
LIN Shan-jun, LI Xian-yu, DING Lu, ZHOU Zhi-jie, YU Guang-suo. Structure evolution characteristics of Inner Mongolia coal char during CO2 gasification[J]. Journal of Fuel Chemistry and Technology,
;2016, 44(12): 1409-1415.
WANG Fu-chen. Review for research of flow, mixing and reaction process in entrained flow coal gasifier[J]. J Fuel Chem Technol, 2013,41(7):769-786.
DING Lu, ZHOU Zhi-jie, ZHAO Bing, HUO Wei, YU Guang-suo. Characteristics of steam-gasification reaction of char with different coal rank in drop tube furnace[J]. J Chem Ind Eng (China), 2014,65(3):993-1002.
KAJITANI S, HARA S, MATSUDA H. Gasification rate analysis of coal char with a pressurized drop tube furnace[J]. Fuel, 2002,81(5):539-546. doi: 10.1016/S0016-2361(01)00149-1
LI S H, WHITTY K J. Physical phenomena of char-slag transition in pulverized coal gasification[J]. Fuel Process Technol, 2012,95:127-136. doi: 10.1016/j.fuproc.2011.12.006
CHEN Lu.Study on characteristics of rapid pyrolysis and gasification reactivity of coal and petroleum coke in a DTF reactor[D].Shanghai:East China University of Science and Technology, 2012.
WU Lei, ZHOU Zhi-jie, WANG Xing-jun, YU Guang-suo, WANG Fu-chen. Structure changes and gasification reactivity of CWS char from Shenfu coal rapid pyrolysis[J]. J Fuel Chem Technol, 2013,41(4):422-429.
CUI Tong-min, LI Chao, ZHOU Zhi-jie, CHANG Qing-hua, GAO Rui, YU Guang-suo, WANG Fu-chen. Rapid pyrolysis characteristic of Shenfu bituminous coal[J]. J Fuel Chem Technol, 2015,43(11):1287-1294.
XIA ming-xing, ZHENG Xin, WANG Feng, LIU Hui, CAI Xiao-mei, BAI Run. Preparation Technology and research status of molybdenum powder[J]. China Tungsten Ind, 2014,29(4):45-48.
ZHANG Shuang-quan.Coal and Coal Chemistry[M].Beijing:Chemical Industry Press, 2013.
TSAI C Y, SCARONI A W. The structural changes of bituminous coal particles during the initial stages of pulverized-coal combustion[J]. Fuel, 1987,66(2):200-206. doi: 10.1016/0016-2361(87)90241-9
BADZIOCH S, HAWKSLEY P G W. Kinetics of thermal decomposition of pulverized coal particles[J]. Ind Eng Chem Process Des Dev, 1970,9(4):521-530. doi: 10.1021/i260036a005
LU LIMING, SAHAJWALLA V, HARRIS D. Characteristics of chars prepared from various pulverized coals at different temperatures using drop-tube furnace[J]. Energy Fuels, 2000,14(4):869-876. doi: 10.1021/ef990236s
CHANG Hai-zhou, CAI Xue-mei, LI Gai-xian, BAI Guan, LÜ Xiu-qing. Characterization for the stacking structure of coal macerals with different type reductivity[J]. J Shanxi Univ (Nat Sci Ed), 2008,31(2):223-227.
LIU H, LUO C H, TOYOTA M, UEMIYA S, KOJIMA T. Kinetics of CO2/char gasification at elevated temperatures:Part Ⅱ:Clarification of mechanism through modelling and char characterization[J]. Fuel Process Technol, 2006,87(9):769-774. doi: 10.1016/j.fuproc.2006.02.007
WANG Chuan-ge, ZHANG Ni, CHEN Yan. Relationship between structural characterization of macerals and their thermal behavior[J]. Coal Convers, 2011,34(3):11-16.
YAN Ji-min, ZHANG Qi-yuan, GAO Jing-qiong.Adsorption and Agglomeration Surface and Pore of Solid (2 ed.[M].Beijing:Science and Technology Press, 1986.
LIN S Y, HIRATO M, HORIO M. The characteristics of coal char gasification at around ash melting temperature[J]. Energy Fuels, 1994,8(3):598-606. doi: 10.1021/ef00045a014
Kun WANG , Wenrui LIU , Peng JIANG , Yuhang SONG , Lihua CHEN , Zhao DENG . Hierarchical hollow structured BiOBr-Pt catalysts for photocatalytic CO2 reduction. Chinese Journal of Inorganic Chemistry, 2024, 40(7): 1270-1278. doi: 10.11862/CJIC.20240037
Yongqing Xu , Yuyao Yang , Mengna Wu , Xiaoxiao Yang , Xuan Bie , Shiyu Zhang , Qinghai Li , Yanguo Zhang , Chenwei Zhang , Robert E. Przekop , Bogna Sztorch , Dariusz Brzakalski , Hui Zhou . Review on Using Molybdenum Carbides for the Thermal Catalysis of CO2 Hydrogenation to Produce High-Value-Added Chemicals and Fuels. Acta Physico-Chimica Sinica, 2024, 40(4): 2304003-0. doi: 10.3866/PKU.WHXB202304003
Liuyun Chen , Wenju Wang , Tairong Lu , Xuan Luo , Xinling Xie , Kelin Huang , Shanli Qin , Tongming Su , Zuzeng Qin , Hongbing Ji . Soft template-induced deep pore structure of Cu/Al2O3 for promoting plasma-catalyzed CO2 hydrogenation to DME. Acta Physico-Chimica Sinica, 2025, 41(6): 100054-0. doi: 10.1016/j.actphy.2025.100054
Yahui HAN , Jinjin ZHAO , Ning REN , Jianjun ZHANG . Synthesis, crystal structure, thermal decomposition mechanism, and fluorescence properties of benzoic acid and 4-hydroxy-2, 2′: 6′, 2″-terpyridine lanthanide complexes. Chinese Journal of Inorganic Chemistry, 2025, 41(5): 969-982. doi: 10.11862/CJIC.20240395
Hong Dong , Feng-Ming Zhang . Covalent organic frameworks for artificial photosynthetic diluted CO2 reduction. Chinese Journal of Structural Chemistry, 2024, 43(7): 100307-100307. doi: 10.1016/j.cjsc.2024.100307
Ping Wang , Tianbao Zhang , Zhenxing Li . Reconstruction mechanism of Cu surface in CO2 reduction process. Chinese Journal of Structural Chemistry, 2024, 43(8): 100328-100328. doi: 10.1016/j.cjsc.2024.100328
Muhammad Humayun , Mohamed Bououdina , Abbas Khan , Sajjad Ali , Chundong Wang . Designing single atom catalysts for exceptional electrochemical CO2 reduction. Chinese Journal of Structural Chemistry, 2024, 43(1): 100193-100193. doi: 10.1016/j.cjsc.2023.100193
Zixuan Zhu , Xianjin Shi , Yongfang Rao , Yu Huang . Recent progress of MgO-based materials in CO2 adsorption and conversion: Modification methods, reaction condition, and CO2 hydrogenation. Chinese Chemical Letters, 2024, 35(5): 108954-. doi: 10.1016/j.cclet.2023.108954
Hui Bian , Xinyi Yuan , Nan Zhang , Zhuo Xu , Juhong Lian , Ruibin Jiang , Junqing Yan , Deng Li , Shengzhong (Frank) Liu . Correlating vacancy-defect density with CO2 activation for promoted CO2 methanation over CsPbBr3 photocatalyst. Chinese Chemical Letters, 2025, 36(7): 111034-. doi: 10.1016/j.cclet.2025.111034
Xiaofan ZHANG , Yu DUAN , Meijie SHI , Nan LU , Renhong LI , Xiaoqing YAN . Z-scheme Co3O4/BiOBr heterojunction for efficient photoreduction CO2 reduction. Chinese Journal of Inorganic Chemistry, 2025, 41(9): 1878-1888. doi: 10.11862/CJIC.20250079
Zhuo WANG , Junshan ZHANG , Shaoyan YANG , Lingyan ZHOU , Yedi LI , Yuanpei LAN . Preparation and photocatalytic performance of CeO2-reduced graphene oxide by thermal decomposition. Chinese Journal of Inorganic Chemistry, 2024, 40(9): 1708-1718. doi: 10.11862/CJIC.20240067
Wenlong LI , Xinyu JIA , Jie LING , Mengdan MA , Anning ZHOU . Photothermal catalytic CO2 hydrogenation over a Mg-doped In2O3-x catalyst. Chinese Journal of Inorganic Chemistry, 2024, 40(5): 919-929. doi: 10.11862/CJIC.20230421
Linlu Bai , Wensen Li , Xiaoyu Chu , Haochun Yin , Yang Qu , Ekaterina Kozlova , Zhao-Di Yang , Liqiang Jing . Effects of nanosized Au on the interface of zinc phthalocyanine/TiO2 for CO2 photoreduction. Chinese Chemical Letters, 2025, 36(2): 109931-. doi: 10.1016/j.cclet.2024.109931
Yuqing Zhong , Mengmeng Jiang , Deyong Yang , Nan Feng , Ying Sun , Huimin Wang , Feng Zhou . Nickel-catalyzed electrochemical carboxylation of propargylic esters with CO2 to 2,3-allenoic acids. Chinese Chemical Letters, 2025, 36(12): 111169-. doi: 10.1016/j.cclet.2025.111169
Xiang-Da Zhang , Jian-Mei Huang , Xiaorong Zhu , Chang Liu , Yue Yin , Jia-Yi Huang , Yafei Li , Zhi-Yuan Gu . Auto-tandem CO2 reduction by reconstructed Cu imidazole framework isomers: Unveiling pristine MOF-mediated CO2 activation. Chinese Chemical Letters, 2025, 36(5): 109937-. doi: 10.1016/j.cclet.2024.109937
Shu-Ran Xu , Fang-Xing Xiao . Metal halide perovskites quantum dots: Synthesis, and modification strategies for solar CO2 conversion. Chinese Journal of Structural Chemistry, 2023, 42(12): 100173-100173. doi: 10.1016/j.cjsc.2023.100173
Tianbo Jia , Lili Wang , Zhouhao Zhu , Baikang Zhu , Yingtang Zhou , Guoxing Zhu , Mingshan Zhu , Hengcong Tao . Modulating the degree of O vacancy defects to achieve selective control of electrochemical CO2 reduction products. Chinese Chemical Letters, 2024, 35(5): 108692-. doi: 10.1016/j.cclet.2023.108692
Yufei Jia , Fei Li , Ke Fan . Surface reconstruction of Cu-based bimetallic catalysts for electrochemical CO2 reduction. Chinese Journal of Structural Chemistry, 2024, 43(3): 100255-100255. doi: 10.1016/j.cjsc.2024.100255
Ziruo Zhou , Wenyu Guo , Tingyu Yang , Dandan Zheng , Yuanxing Fang , Xiahui Lin , Yidong Hou , Guigang Zhang , Sibo Wang . Defect and nanostructure engineering of polymeric carbon nitride for visible-light-driven CO2 reduction. Chinese Journal of Structural Chemistry, 2024, 43(3): 100245-100245. doi: 10.1016/j.cjsc.2024.100245
Qin Cheng , Ming Huang , Qingqing Ye , Bangwei Deng , Fan Dong . Indium-based electrocatalysts for CO2 reduction to C1 products. Chinese Chemical Letters, 2024, 35(6): 109112-. doi: 10.1016/j.cclet.2023.109112
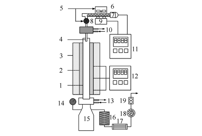
1: corundum tube; 2: heater; 3: insulation; 4: feed nozzle; 5: N2 inlet; 6: hopper; 7: screw feeder; 8: air lock; 9: hopper weigher; 10, 13: cooling water; 11: weighing controller; 12: temperature controller; 14: pressure gage; 15: char collector; 16: filter; 17: cooler; 18: dry box; 19: gas flowmeter
1: quartz tube; 2: feed tube; 3, 5: flowmeter; 4: N2 inlet; 6: CO2 inlet; 7: power controller; 8: molybdenum tube; 9: induction coil; 10: high-frequency current generator; 11: corundum tube; 12: emulsion pipe; 13: settling chamber; 14: gas washing bottle
1: feed tube; 2: quartz tube head; 3, 5: emulsion pipe; 4: spring water stopper; 6: dropper; 7: rubber drop head
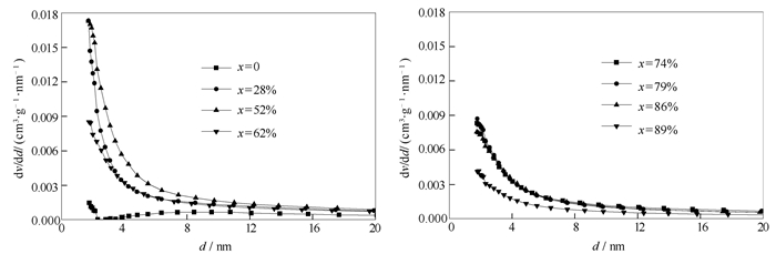
a: x=0; b: x=28%; c: x=52%; d: x=62%; e: x=74%; f: x=79%; g: x=86%; h: x=89%