Citation: WANG Chu, ZHU Xi-feng. Study on component enrichment and storage stability of bio-oils obtained from fractional condensation[J]. Journal of Fuel Chemistry and Technology, ;2018, 46(11): 1315-1322. shu

Study on component enrichment and storage stability of bio-oils obtained from fractional condensation

  • Corresponding author: ZHU Xi-feng, xfzhu@ustc.edu.cn
  • Received Date: 9 July 2018
    Revised Date: 29 August 2018

    Fund Project: National Natural Science Foundation of China 51676179The project was supported by National Natural Science Foundation of China(51676179)

Figures(5)

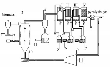
  • The bio-oils from ordinary condensation and from fractional condensation were analyzed by GC-MS. Comparing the relative peak areas of these, the result shows that the fractional condensation has an obvious effect on component enrichment. The acetic acid in the 4th step condensation increases from 5.38% to 9.44%, the guaiacol in the 2nd step condensation increases from 3.46% to 6.23%, and the sringol and isoeugenol in the 1st step condensation increase from 1.48% to 4.44% and from 5.52% to 17.84%, respectively. After 75 days' storage stability experiment on the physicochemical properties of multi-fraction bio-oils obtained from fractional condensation in a 15℃ constant temperature and humidity box, the water content of the fractional bio-oils increases by 1.58%, 1.88%, 1.80% and 2.43%, respectively. Besides, the acids, aldehydes, ketones and alcohols decrease after storage because light components are consumed by chemical reaction. The relative peak areas of phenols increases slightly. It suggests that the chemical reactions in the bio-oil from 1st and 2nd step condensations can be negligible, while the chemical reactions in the bio-oil from 3rd and 4th step condensations are active. Organics in bio-oils can be classified by the analysis of GC-MS both before and after storage for analyzing the kinds and intensities of the chemical reactions in bio-oils.
  • 加载中
    1. [1]

      CZERNIK S, BRIDGWATER A V. Overview of applications of biomass fast pyrolysis oil[J]. Energy Fuels, 2004,18(2):590-598. doi: 10.1021/ef034067u

    2. [2]

      ZHANG L, LIU R, YIN R, MEI Y. Upgrading of bio-oil from biomass fast pyrolysis in China:A review[J]. Renewable Sustainable Energy Rev, 2013,24(10):66-72.  

    3. [3]

      MEIER D. New methods for chemical and physical characterization and round robin testing[J]. Fast pyrolysis of biomass:A handbook, 1999,1:92-101.

    4. [4]

      CHEN Deng-yu, ZHANG Hong-ru, LIU Dong, CHENG Yong. Effect of torrefaction pretreatment on properties of pyrolysis product and energy distribution of corn stalk[J]. Acta Energy Sol Sin, 2017,38(2):565-570.  

    5. [5]

      WU Jing-li, WANG Cong-wei, YIN Xiu-li, WU Chuang-zhi, MA Long-long. Progress and prospect in separation of bio-oil[J]. Petrochem Technol, 2008,37(1):95-99.  

    6. [6]

      HAN Ping, JIANG En-chen, WANG Ming-feng, LI Shi-bo, QIN Li-yuan. Research progress in fractional condensation of bio-oil[J]. Trans Chin Soc Agric Mach, 2016,47(5):164-170.  

    7. [7]

      SUI H, YANG H, SHAO J, WANG X, LI Y, CHEN H. Fractional condensation of multicomponent vapors from pyrolysis of cotton stalk[J]. Energy Fuels, 2014,28(8):5095-5102. doi: 10.1021/ef5006012

    8. [8]

      HILTEN R N, DAS K C. Comparison of three accelerated aging procedures to assess bio-oil stability[J]. Fuel, 2010,89(10):2741-2749. doi: 10.1016/j.fuel.2010.03.033

    9. [9]

      WESTERHOF R J M, BRILMAN D W F, GARCIA-PEREZ M. Fractional condensation of biomass pyrolysis vapors[J]. Energy Fuels, 2011,25(4):1817-1829. doi: 10.1021/ef2000322

    10. [10]

      GIL-LALAGUNA N, FONTS I, GEA G. Reduction of water content in sewage sludge pyrolysis liquid by selective online condensation of the vapors[J]. Energy Fuels, 2010,24(12):6555-6564. doi: 10.1021/ef101024j

    11. [11]

      MA S, ZHANG L, ZHU L, ZHU X. Preparation of multipurpose bio-oil from rice husk by pyrolysis and fractional condensation[J]. J Anal Appl Pyrolysis, 2018,131:113-119. doi: 10.1016/j.jaap.2018.02.017

    12. [12]

      GOOTY A T, LI D B, BERRUTI F, BRIENS C. Kraft-lignin pyrolysis and fractional condensation of its bio-oil vapors[J]. J Anal Appl Pyrolysis, 2014,106(3):33-40.  

    13. [13]

      JOHANSSON A C, ⅡSA K, SANDSTRÖM L, BEN H. Fractional condensation of pyrolysis vapors produced from Nordic feedstocks in cyclone pyrolysis[J]. J Anal Appl Pyrolysis, 2016,123:244-254.  

    14. [14]

      ZHANG L, SHEN C, LIU R. GC-MS and FT-IR analysis of the bio-oil with addition of ethyl acetate during storage[J]. Front Energy, 2014,2(s 3/4)3.

    15. [15]

      ZHANG Wei, ZHAO Zeng-li, ZHENG An-qing, CHANG Sheng, LI Hai-bin. Storage stability of bio-oil[J]. Chem Ind Eng Prog, 2011,30(5):973-982.  

    16. [16]

      FEI Wen-ting, LIU Rong-hou, ZHOU Wei-qi, YIN Ren-zhan. Effect of ethyl acetate addition on the stability of bio-oil[J]. J Fuel Chem Technol, 2013,41(6):667-672. doi: 10.3969/j.issn.0253-2409.2013.06.004 

    17. [17]

      YANG Z, KUMAR A, HUHNKE R L. Review of recent developments to improve storage and transportation stability of bio-oil[J]. Renewable Sustainable Energy Rev, 2015,50:859-870. doi: 10.1016/j.rser.2015.05.025

    18. [18]

      XIONG Wan-ming, FU Yao, LU Qiang, GUO Qing-xiang. Aging behavior and mechanism of bio-oil[J]. Chin Sci Bull, 2009(15):2188-2195.  

    19. [19]

      ZHANG Wei, ZHAO Zeng-li, ZHENG An-qing, CHANG Sheng, LI Hai-bin. Characterization and storage stability analysis of bio-oil[J]. J Fuel Chem Technol, 2012,40(2):184-189. doi: 10.3969/j.issn.0253-2409.2012.02.009 

    20. [20]

      CHEN T, DENG C, LIU R. Effect of selective condensation on the characterization of bio-oil from pine sawdust fast pyrolysis using a fluidized-bed reactor[J]. Energy Fuels, 2010,24(12):6616-6623. doi: 10.1021/ef1011963

    21. [21]

      OASMAA A. A guide to physical property characterisation of biomass-derived fast pyrolysis liquids[J]. Vtt Publ, 2010(450):47-51.  

    22. [22]

      DIEBOLD J P. A review of the chemical and physical mechanisms of the storage stability of fast pyrolysis bio-oils[J]. Energy, 1999,2(1).  

    23. [23]

      LIU Q, WANG S, ZHENG Y, LUO Z, CEN K. Mechanism study of wood lignin pyrolysis by using TG-FTIR analysis[J]. J Anal Appl Pyrolysis, 2008,82(1):170-177. doi: 10.1016/j.jaap.2008.03.007

    24. [24]

      YANG H, YAN R, CHEN H, LEE DH, ZHENG C. Characteristics of hemicellulose, cellulose and lignin pyrolysis[J]. Fuel, 2007,86(12):1781-1788.  

    25. [25]

      PEREZ LOCAS C, YAYLAYAN V A. Origin and mechanistic pathways of formation of the parent furan A food toxicant[J]. J Agr Food Chem, 2004,52(22):6830-6836. doi: 10.1021/jf0490403

  • 加载中
    1. [1]

      . . Chinese Journal of Inorganic Chemistry, 2024, 40(11): 0-0.

    2. [2]

      Shitao Fu Jianming Zhang Cancan Cao Zhihui Wang Chaoran Qin Jian Zhang Hui Xiong . Study on the Stability of Purple Cabbage Pigment. University Chemistry, 2024, 39(4): 367-372. doi: 10.3866/PKU.DXHX202401059

    3. [3]

      Xuyang Wang Jiapei Zhang Lirui Zhao Xiaowen Xu Guizheng Zou Bin Zhang . Theoretical Study on the Structure and Stability of Copper-Ammonia Coordination Ions. University Chemistry, 2024, 39(3): 384-389. doi: 10.3866/PKU.DXHX202309065

    4. [4]

      Xiaoning TANGJunnan LIUXingfu YANGJie LEIQiuyang LUOShu XIAAn XUE . Effect of sodium alginate-sodium carboxymethylcellulose gel layer on the stability of Zn anodes. Chinese Journal of Inorganic Chemistry, 2024, 40(8): 1452-1460. doi: 10.11862/CJIC.20240191

    5. [5]

      Yingtong ShiGuotong XuGuizeng LiangDi LanSiyuan ZhangYanru WangDaohao LiGuanglei Wu . PEG-VN改性PP隔膜用于高稳定性高效率锂硫电池. Acta Physico-Chimica Sinica, 2025, 41(7): 100082-0. doi: 10.1016/j.actphy.2025.100082

    6. [6]

      Xiaojing TianZhichun HuangQingsong ZhangXu WangNing YangNanping Deng . PNIPAm Thermo-Responsive Nanofibers Mats: Morphological Stability and Response Behavior under Cross-Linking. Acta Physico-Chimica Sinica, 2024, 40(4): 2304037-0. doi: 10.3866/PKU.WHXB202304037

    7. [7]

      Yawen GuoDawei LiYang GaoCuihong Li . Recent Progress on Stability of Organic Solar Cells Based on Non-Fullerene Acceptors. Acta Physico-Chimica Sinica, 2024, 40(6): 2306050-0. doi: 10.3866/PKU.WHXB202306050

    8. [8]

      Ran HUOZhaohui ZHANGXi SULong CHEN . Research progress on multivariate two dimensional conjugated metal organic frameworks. Chinese Journal of Inorganic Chemistry, 2024, 40(11): 2063-2074. doi: 10.11862/CJIC.20240195

    9. [9]

      Yanting HUANGHua XIANGMei PAN . Construction and application of multi-component systems based on luminous copper nanoclusters. Chinese Journal of Inorganic Chemistry, 2024, 40(11): 2075-2090. doi: 10.11862/CJIC.20240196

    10. [10]

      Bin HEHao ZHANGLin XUYanghe LIUFeifan LANGJiandong PANG . Recent progress in multicomponent zirconium?based metal-organic frameworks. Chinese Journal of Inorganic Chemistry, 2024, 40(11): 2041-2062. doi: 10.11862/CJIC.20240161

    11. [11]

      Weicheng FengJingcheng YuYilan YangYige GuoGeng ZouXiaoju LiuZhou ChenKun DongYuefeng SongGuoxiong WangXinhe Bao . Regulating the High Entropy Component of Double Perovskite for High-Temperature Oxygen Evolution Reaction. Acta Physico-Chimica Sinica, 2024, 40(6): 2306013-0. doi: 10.3866/PKU.WHXB202306013

    12. [12]

      Yihong ShaoRongchen ShenSong WangShijie LiPeng ZhangXin Li . Composition engineering in covalent organic frameworks for tailored photocatalysis. Acta Physico-Chimica Sinica, 2025, 41(12): 100176-0. doi: 10.1016/j.actphy.2025.100176

    13. [13]

      Jiaxi Xu Yuan Ma . Influence of Hyperconjugation on the Stability and Stable Conformation of Ethane, Hydrazine, and Hydrogen Peroxide. University Chemistry, 2024, 39(11): 374-377. doi: 10.3866/PKU.DXHX202402049

    14. [14]

      Jing SUBingrong LIYiyan BAIWenjuan JIHaiying YANGZhefeng Fan . Highly sensitive electrochemical dopamine sensor based on a highly stable In-based metal-organic framework with amino-enriched pores. Chinese Journal of Inorganic Chemistry, 2024, 40(7): 1337-1346. doi: 10.11862/CJIC.20230414

    15. [15]

      Xuewei BACheng CHENGHuaikang ZHANGDeqing ZHANGShuhua LI . Preparation and luminescent performance of Sr1-xZrSi2O7xDy3+ phosphor with high thermal stability. Chinese Journal of Inorganic Chemistry, 2025, 41(2): 357-364. doi: 10.11862/CJIC.20240096

    16. [16]

      Renqing Lü Shutao Wang Fang Wang Guoping Shen . Computational Chemistry Aided Organic Chemistry Teaching: A Case of Comparison of Basicity and Stability of Diazine Isomers. University Chemistry, 2025, 40(3): 76-82. doi: 10.12461/PKU.DXHX202404119

    17. [17]

      Baitong Wei Jinxin Guo Xigong Liu Rongxiu Zhu Lei Liu . Theoretical Study on the Structure, Stability of Hydrocarbon Free Radicals and Selectivity of Alkane Chlorination Reaction. University Chemistry, 2025, 40(3): 402-407. doi: 10.12461/PKU.DXHX202406003

    18. [18]

      Zeyi Yan Ruitao Liu Xinyu Qi Yuxiang Zhang Lulu Sun Xiangyuan Li Anchao Feng . Exploration of Suspension Polymerization: Preparation and Fluorescence Stability of Perovskite Polystyrene Microbeads. University Chemistry, 2025, 40(4): 72-79. doi: 10.12461/PKU.DXHX202405110

    19. [19]

      Mingxuan QiLanyu JinHonghe YaoZipeng XuTeng ChengQi ChenCheng ZhuYang Bai . Recent progress on electrical failure and stability of perovskite solar cells under reverse bias. Acta Physico-Chimica Sinica, 2025, 41(8): 100088-0. doi: 10.1016/j.actphy.2025.100088

    20. [20]

      Jingyi XieQianxi LüWeizhen QiaoChenyu BuYusheng ZhangXuejun ZhaiRenqing LüYongming ChaiBin Dong . Enhancing Cobalt―Oxygen Bond to Stabilize Defective Co2MnO4 in Acidic Oxygen Evolution. Acta Physico-Chimica Sinica, 2024, 40(3): 2305021-0. doi: 10.3866/PKU.WHXB202305021

Metrics
  • PDF Downloads(9)
  • Abstract views(1245)
  • HTML views(192)

通讯作者: 陈斌, bchen63@163.com
  • 1. 

    沈阳化工大学材料科学与工程学院 沈阳 110142

  1. 本站搜索
  2. 百度学术搜索
  3. 万方数据库搜索
  4. CNKI搜索
Address:Zhongguancun North First Street 2,100190 Beijing, PR China Tel: +86-010-82449177-888
Powered By info@rhhz.net

/

DownLoad:  Full-Size Img  PowerPoint
Return