Citation: ZHA Jie, GUO Qing-hua, GONG Yan, YU Guang-suo. Release and transformation of sodium in an opposed multi-burner coal-water slurry gasifier[J]. Journal of Fuel Chemistry and Technology, ;2017, 45(1): 1-8. shu

Release and transformation of sodium in an opposed multi-burner coal-water slurry gasifier

  • Corresponding author: GUO Qing-hua, gqh@ecust.edu.cn YU Guang-suo, gsyu@ecust.edu.cn
  • Received Date: 16 August 2016
    Revised Date: 23 September 2016

    Fund Project: the Fundamental Research Funds for the Central Universities 222201414030Shanghai Pujiang Program 15PJD011the National Natural Science Foundation of China 51406056

Figures(9)

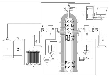
  • Based on the bench-scale opposed multi-burner (OMB) coal-water slurry gasification experimental platform, the transformation and release characteristics of sodium during the reaction of coal in the gasifier were studied. Particles sampled at different axial distances from burner plane to top and bottom along the gasifier chamber were analyzed. After the microwave digestion and chemical fractionation analysis, the content of sodium was tested by flame atomic absorption spectrometer (FASS). The morphololgy and elements of particles were analyzed by scanning electron microscopy and energy spectrum application system (SEM-EDS). The FASS results showed that the release rate of sodium increased first then decreased with increasing distance to the burner plane. The area near the burner plane was the major release area of sodium. With the reaction in progress in the gasifier the occurrence form of sodium was transformed from water-soluble sodium and ion-exchangeable sodium into the acid-soluble sodium and residual sodium. Combining the SEM-EDS and FASS results, the spherical particles which were formed through melt minerals reacted with sodium in the gas phase to form silicate and sialic acid salt in gasifier. The increasing number of spherical particles led to an increase in the sodium content in the particles.
  • 加载中
    1. [1]

      YU Guang-suo, NIU Miao-ren, WANG Yi-fei, LIANG Qin-feng, YU Zun-hong. Application status and development tendency of coal entrained-bed gasification[J]. Mod Chem Ind, 2004,24(5):23-26.  

    2. [2]

      WANG Fu-chen. Review for research of flow, mixing and reaction process in entrained flow coal gasifier[J]. J Fuel Chem Technol, 2013,41(7):769-786.  

    3. [3]

      WANG Fu-chen, YU Guang-suo, GONG Xin, LIU Hai-feng, WANG Yi-fei, LIANG Qin-feng. Research and development of large-scale coal gasification technology[J]. Chem Ind Eng Prog, 2009,28(2):173-180.

    4. [4]

      SUI Jian-cai, XU Ming-hou, QIU Ji-hua, GUO Xin, LIU Xiao-wei, GAO Xiang-peng. The experimental study of PM (10) formation and emission characteristics in coal-fired boiler[J]. J Eng Thermophys, 2006,27(2):335-338.  

    5. [5]

      LOCKWOOD F C, YOUSIF S. A model for the particulate matter enrichment with toxicmetals in solid fuel flames[J]. Fuel Process Technol, 2000,65:439-457.

    6. [6]

      SENIOR C L, HELBLE J J, SAROFIM A F. Emissions of mercury, trace elements, and fine particles from stationary combustion sources[J]. Fuel Process Technol, 2000,65-66:263-288. doi: 10.1016/S0378-3820(00)00082-5

    7. [7]

      SONG Wei-jian, SONG Guo-liang, ZHANG Hai-xia, FAN Jin-long, LÜ Qing-gang. Experimental study on alkali metal transformation during high-sodium Zhundong coal pyrolysis[J]. J Fuel Chem Technol, 2015,43(1):16-21.  

    8. [8]

      SONG Wei-jian, SONG Guo-liang, QI Xiao-bin, LÜ Qing-gang. Experimental study on sodium transformation during high-sodium Zhundong coal gasification[J]. J China Coal Soc, 2016(2):490-496.  

    9. [9]

      WEI Xiao-fang, LIU Tie-feng, HUANG Jie-jie, FANG Yi-tian, WANG Yang. Transformation of Na in an Australian high-sodium coal during pyrolysis[J]. J Fuel Chem Technol, 2010,38(2):144-148.  

    10. [10]

      DAI B Q, WU X, DE GIROLAMO A, ZHANG L. Inhibition of lignite ash slagging and fouling upon the use of a silica-based additive in an industrial pulverised coal-fired boiler:Part 1. Changes on the properties of ash deposits along the furnace[J]. Fuel, 2015,139:720-732. doi: 10.1016/j.fuel.2014.06.054

    11. [11]

      DAI B Q, WU X, DE GIROLAMO A, ZHANG L. Inhibition of lignite ash slagging and fouling upon the use of a silica-based additive in an industrial pulverised coal-fired boiler:Part 2. Speciation of iron in ash deposits and separation of magnetite and ferrite[J]. Fuel, 2015,139:733-745. doi: 10.1016/j.fuel.2014.06.075

    12. [12]

      LOW F, DE GIROLAMO A, WU X, DAI B Q, ZHANG L. Inhibition of lignite ash slagging and fouling upon the use of a silica-based additive in an industrial pulverised coal-fired boiler:Part 3. Partitioning of trace elements[J]. Fuel, 2015,139:746-756. doi: 10.1016/j.fuel.2014.09.015

    13. [13]

      WANG C, XI J, WANG Y, WANG Y K, YAN Y, JIANG C, LIU Y H, CHE D F. Release and transformation of sodium during pyrolysis of Zhundong coals[J]. Energy Fuels, 2015,29(1):48-56.

    14. [14]

      LI G Y, WANG C A, YAN Y, XI J, LIU Y H, CHE D F. Release and transformation of sodium during combustion of Zhundong coals[J]. J Energy Inst, 2015,29(1):48-56.

    15. [15]

      CHEN H D, CHEN X L, ZHI Q, LIU H F. Release and transformation characteristics of K and Cl during straw torrefaction and mild pyrolysis[J]. Fuel, 2016,167:31-39. doi: 10.1016/j.fuel.2015.11.059

    16. [16]

      BENSON S A, HOLM P L. Comparison of inorganic constituents in three low-rank coals[J]. Ind Eng Chem Prod Res Dev, 1985,24(1):145-149. doi: 10.1021/i300017a027

    17. [17]

      SHUANGNING X, ZHIHE L, BAOMING L. Devolatilization characteristics of biomass at flash heating rate[J]. Fuel, 2006,85(5):664-670.

    18. [18]

      MENG F, YU J, TAHMASEBI A, HAN Y. Pyrolysis and combustion behavior of coal gangue in O2/CO2 and O2/N2 mixtures using thermogravimetric analysis and a drop tube furnace[J]. Energy Fuels, 2013,27(6):2923-2932. doi: 10.1021/ef400411w

    19. [19]

      KOSMINSKI A, ROSS D P, AGNEW J B. Reactions between sodium and silica during gasification of a low-rank coal[J]. Fuel Process Technol, 2006,87(12):1037-1049. doi: 10.1016/j.fuproc.2005.06.007

    20. [20]

      QUYN D M, WU H, BHATTACHARYA S P, LI C Z. Volatilisation and catalytic effects of alkali and alkaline earth metallic species during the pyrolysis and gasification of Victorian brown coal. Part Ⅱ. Effects of chemical form and valence[J]. Fuel, 2002,81(2):151-158. doi: 10.1016/S0016-2361(01)00128-4

    21. [21]

      WEI X, HUANG J, LIU T, WANG Y. Transformation of alkali metals during pyrolysis and gasification of a lignite[J]. Energy Fuels, 2008,22(3):1840-1844. doi: 10.1021/ef7007858

    22. [22]

      WOLF K J, MVLLER M, HILPERT A K, SINGHEISER L. Alkali sorption in second-generation pressurized fluidized-bed combustion[J]. Energy Fuels, 2004,18(6):1841-1850. doi: 10.1021/ef040009c

    23. [23]

      WALL C J, GRAVES J T, ROBERTS E J. How to burn salty sludges[J]. Chem Eng, 1975,82(8):77-82.

    24. [24]

      SUN Li-jun, GONG Yan, GUO Qing-hua, YU Guang-suo. Microscopic characteristics of solid particles in opposed multi-burner gasifier[J]. J Fuel Chem Technol, 2014,42(9):1025-1032. doi: 10.1016/S1872-5813(14)60042-6 

    25. [25]

      LI Wen, BAI Jing. Chemisty of Ash form Coal[M]. Beijing:Science Press, 2013.

  • 加载中
    1. [1]

      Ruoxi RUNJikai ZHULixia HANZhiyin XIAOXiujuan JIANGJing JIN . Red light-induced CO-release from manganese carbonyl complexes. Chinese Journal of Inorganic Chemistry, 2025, 41(12): 2575-2583. doi: 10.11862/CJIC.20250132

    2. [2]

      Zhuo WANGXiaotong LIZhipeng HUJunqiao PAN . Three-dimensional porous carbon decorated with nano bismuth particles: Preparation and sodium storage properties. Chinese Journal of Inorganic Chemistry, 2025, 41(2): 267-274. doi: 10.11862/CJIC.20240223

    3. [3]

      Xiaoning TANGJunnan LIUXingfu YANGJie LEIQiuyang LUOShu XIAAn XUE . Effect of sodium alginate-sodium carboxymethylcellulose gel layer on the stability of Zn anodes. Chinese Journal of Inorganic Chemistry, 2024, 40(8): 1452-1460. doi: 10.11862/CJIC.20240191

    4. [4]

      Zhicheng JUWenxuan FUBaoyan WANGAo LUOJiangmin JIANGYueli SHIYongli CUI . MOF-derived nickel-cobalt bimetallic sulfide microspheres coated by carbon: Preparation and long cycling performance for sodium storage. Chinese Journal of Inorganic Chemistry, 2025, 41(4): 661-674. doi: 10.11862/CJIC.20240363

    5. [5]

      Chao WUQingxiu SHITao XUZhengxi PENGZhongping XIONGYinglin ZHANGYujun SIChaozhong GUO . Enhancement of oxygen reduction reaction performance of iron-nitrogen doped carbon based catalysts by sodium carboxymethyl cellulose pre-deoxygenation. Chinese Journal of Inorganic Chemistry, 2026, 42(4): 737-746. doi: 10.11862/CJIC.20250305

    6. [6]

      Xiuyun Wang Jiashuo Cheng Yiming Wang Haoyu Wu Yan Su Yuzhuo Gao Xiaoyu Liu Mingyu Zhao Chunyan Wang Miao Cui Wenfeng Jiang . Improvement of Sodium Ferric Ethylenediaminetetraacetate (NaFeEDTA) Iron Supplement Preparation Experiment. University Chemistry, 2024, 39(2): 340-346. doi: 10.3866/PKU.DXHX202308067

    7. [7]

      Xue XiaoJiachun LiXiangtong MengJieshan Qiu . Sulfur-Doped Carbon-Coated Fe0.95S1.05 Nanospheres as Anodes for High-Performance Sodium Storage. Acta Physico-Chimica Sinica, 2024, 40(6): 2307006-0. doi: 10.3866/PKU.WHXB202307006

    8. [8]

      Wenhui LiYakun TangYusheng ZhouYue ZhangWenhai ZhangQingtao MaLang LiuSen DongYuliang Cao . Enhanced sodium storage performance of asphalt-derived hard carbon through intramolecular oxidation for high-performance sodium-ion batteries. Acta Physico-Chimica Sinica, 2025, 41(10): 100119-0. doi: 10.1016/j.actphy.2025.100119

    9. [9]

      Débora Ferreira dos Santos MoraisJosé Luis TiradoCarlos Pérez-VicenteFabiana Villela da MottaPedro LavelaMauricio BomioSergio Lavela . Unlocking the performance of sodium-ion batteries by coating Na3V2(PO4)3 with Nb2O5. Acta Physico-Chimica Sinica, 2026, 42(2): 100180-0. doi: 10.1016/j.actphy.2025.100180

    10. [10]

      Zijun Huang Feng Wu Shaofeng Pi Saijin Huang Zhengjun Fang . Knowledge Graph-based Development of AI Curriculum for Inorganic Chemistry Experiments and Exploration of New Teaching Paradigm. University Chemistry, 2025, 40(9): 228-237. doi: 10.12461/PKU.DXHX202504052

    11. [11]

      Huan Zhang Guoqing Zhong Qiying Jiang Wenyuan Hu Dingming Yang Juan shen Yatang Dai Hongbo Li . Development and Practice of the “Five Rings and One Heart” Teaching Model in Inorganic Chemistry. University Chemistry, 2025, 40(11): 42-51. doi: 10.12461/PKU.DXHX202412076

    12. [12]

      Wan Li Mei Shi Yanping Ren Faqiong Zhao Min Hu Xiuyun Wang Juanjuan Song Yongxian Fan Dongcheng Liu Xiuqiong Zeng Wenwei Zhang Weihong Li Xiaohang Qiu Yong Fan Jianrong Zhang Shuyong Zhang . Suggestions on Heating and Heating Instruments (Part V): Solid-State Synthesis and High-Temperature Heating Using Muffle and Tube Furnaces. University Chemistry, 2026, 41(3): 182-190. doi: 10.12461/PKU.DXHX202507046

    13. [13]

      Yongming Zhu Huili Hu Yuanchun Yu Xudong Li Peng Gao . Construction and Practice on New Form Stereoscopic Textbook of Electrochemistry for Energy Storage Science and Engineering: Taking Basic Course of Electrochemistry as an Example. University Chemistry, 2024, 39(8): 44-47. doi: 10.3866/PKU.DXHX202312086

    14. [14]

      Lin Wang Xiaozhou Li Haishuang Zhao Yutang Wang Jianguo Wang Junru Wang . Design and Practice of New-Form Course Resources for Physical Chemistry in Agricultural and Forestry Universities: A Case Study of Teaching in Food Science and Engineering Major. University Chemistry, 2026, 41(2): 146-153. doi: 10.12461/PKU.DXHX202412149

    15. [15]

      Liang TANGJingfei NIKang XIAOXiangmei LIU . Synthesis and X-ray imaging application of lanthanide-organic complex-based scintillators. Chinese Journal of Inorganic Chemistry, 2024, 40(10): 1892-1902. doi: 10.11862/CJIC.20240139

    16. [16]

      Ji Qi Jianan Zhu Yanxu Zhang Jiahao Yang Chunting Zhang . Visible Color Change of Copper (II) Complexes in Reversible SCSC Transformation: The Effect of Structure on Color. University Chemistry, 2024, 39(3): 43-57. doi: 10.3866/PKU.DXHX202307050

    17. [17]

      Zhongxin YUWei SONGYang LIUYuxue DINGFanhao MENGShuju WANGLixin YOU . Fluorescence sensing on chlortetracycline of a Zn-coordination polymer based on mixed ligands. Chinese Journal of Inorganic Chemistry, 2024, 40(12): 2415-2421. doi: 10.11862/CJIC.20240304

    18. [18]

      Xin MAYa SUNNa SUNQian KANGJiajia ZHANGRuitao ZHUXiaoli GAO . A Tb2 complex based on polydentate Schiff base: Crystal structure, fluorescence properties, and biological activity. Chinese Journal of Inorganic Chemistry, 2024, 40(7): 1347-1356. doi: 10.11862/CJIC.20230357

    19. [19]

      Pingping Zhu Yongjun Xie Yuanping Yi Yu Huang Qiang Zhou Shiyan Xiao Haiyang Yang Pingsheng He . Excavation and Extraction of Ideological and Political Elements for the Virtual Simulation Experiments at Molecular Level: Taking the Project “the Simulation and Computation of Conformation, Morphology and Dimensions of Polymer Chains” as an Example. University Chemistry, 2024, 39(2): 83-88. doi: 10.3866/PKU.DXHX202309063

    20. [20]

      Ziliang KANGJiamin ZHANGHong ANXiaohua LIUYang CHENJinping LILibo LI . Preparation and water adsorption properties of CaCl2@MOF-808 in-situ composite moulded particles. Chinese Journal of Inorganic Chemistry, 2024, 40(11): 2133-2140. doi: 10.11862/CJIC.20240282

Metrics
  • PDF Downloads(2)
  • Abstract views(1109)
  • HTML views(86)

通讯作者: 陈斌, bchen63@163.com
  • 1. 

    沈阳化工大学材料科学与工程学院 沈阳 110142

  1. 本站搜索
  2. 百度学术搜索
  3. 万方数据库搜索
  4. CNKI搜索
Address:Zhongguancun North First Street 2,100190 Beijing, PR China Tel: +86-010-82449177-888
Powered By info@rhhz.net

/

DownLoad:  Full-Size Img  PowerPoint
Return