Citation: CHEN Zhao-hui, LIU Lei, WU Heng, PEI Zeng-kai, ZHAN Yue-ping, LI Ke-zhong, ZHENG Yan, WU Li-feng, BI Ji-cheng. Effect of Ca(OH)2 catalyst on catalytic coal gasification and methanation[J]. Journal of Fuel Chemistry and Technology, ;2016, 44(10): 1160-1167. shu

Effect of Ca(OH)2 catalyst on catalytic coal gasification and methanation

  • Corresponding author: LI Ke-zhong, nyyjy@enn.cn
  • Received Date: 12 May 2016
    Revised Date: 12 July 2016

Figures(11)

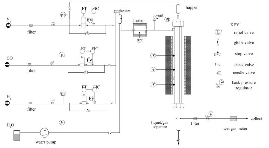
  • The catalytic gasification performance of Buliangou coal using Ca(OH)2 as catalyst was investigated at 3.5 MPa and 700-800℃ in a pressurized fixed bed. The effect of gasification temperature, Ca(OH)2 loading and loading method on coal steam gasification and methanation reaction were examined. The results show that Ca(OH)2 can enhance the reactivity of char gasification and the formation of CH4. Increasing temperature and Ca(OH)2 loading can heighten the carbon conversion, but Ca(OH)2 loading possesses a saturation point. The gasification reactivity is affected by loading method which determines the Ca(OH)2 dispersion. The coal char loaded with Ca(OH)2 shows a great catalytic activity on methanation reaction and the CH4 content in the product gas increases with the increase of methanation temperature and catalyst loading. The analysis result of coal surface function groups by FT-IR reveals the dispersion mechanism of Ca(OH)2 into the matrix of coal through ion exchange and diffusion, which is a key factor to improve coal char gasification reactivity.
  • 加载中
    1. [1]

      CHEN Yu-shuang, ZHANG Zhong-xiao, WU Xiao-jiang, LI Jie, GUAN Rong-qing, YAN Bo. Quantum chemistry calculation and experimental study on coal ash fusion characteristics of blend coal[J]. J Fuel Chem Technol, 2009,37(5):521-526.  

    2. [2]

      HIRSCH R L, GALLAGHER J E, LESSARD R R, WESSELHOFT R D. Catalytic coal gasification:An emerging technology[J]. Science, 1982,215(4529):121-127. doi: 10.1126/science.215.4529.121

    3. [3]

      GreatPoint Energy, Hydromethanation via Bluegas Technology[DB].<http://www.greatpointenergy.com/about.php>

    4. [4]

      LI W W, LI K Z, QU X, ZHANG R, BI J C. Simulation of catalytic coal gasification in a pressurized jetting fluidized bed:Effects of operating conditions[J]. Fuel Process Technol, 2014,126:504-512. doi: 10.1016/j.fuproc.2014.06.006

    5. [5]

      GALLGHER J E, EUKER C A. Catalytic coal gasification for SNG manufacture[J]. Energy Res, 1980,4:137-147. doi: 10.1002/(ISSN)1099-114X

    6. [6]

      FORMELLA K, LEONHARDT P, SULIMMA A, VAN HEEK K H, JVNTGEN H. Interaction of mineral matter in coal with potassium during gasification[J]. Fuel, 1986,65(10):1470-1472. doi: 10.1016/0016-2361(86)90126-2

    7. [7]

      BL SING M, MVLLER M. Investigations on the influence of steam on the release of sodium, potassium, chlorine, and sulphur species during high temperature gasification of coal[J]. Fuel, 2012,94:137-143. doi: 10.1016/j.fuel.2011.11.052

    8. [8]

      MAO Yan-dong, JIN Ya-dan, WANG Hui-fang, ZHENG Yan, LI Ke-zhong, BI Ji-cheng, LI Jin-lai, XIN Feng. Experimental research on corrosions of corundum refractory by alkali metals in catalytic coal gasification process[J]. J Fuel Chem Technol, 2014,42(11):1332-1339.  

    9. [9]

      OHTSUKA Y, TOMITA A. Calcium catalysed steam gasification of Yallourn brown coal[J]. Fuel, 1986,65(12):1653-1657. doi: 10.1016/0016-2361(86)90264-4

    10. [10]

      OHTSUKA Y, ASAMI K. Steam gasification of coals with calcium hydroxide[J]. Energy Fuels, 1995,9(6):1038-1042. doi: 10.1021/ef00054a016

    11. [11]

      ZHANG Y, ASHIZAWA M, KAJITANI S. Calcium loading during the dewatering of wet biomass in kerosene and catalytic activity for subsequent char gasification[J]. Fuel, 2008,87(13/14):3024-3030.

    12. [12]

      ZHANG Y, ASHIZAWA M, KAJITANI S, HARA S. A new approach to catalytic coal gasification:The recovery and reuse of calcium using biomass derived crude vinegars[J]. Fuel, 2010,89(2):417-422. doi: 10.1016/j.fuel.2009.07.009

    13. [13]

      OTTO K, BARTOSIEWICZ L, SHELEF M. Effects of calcium, strontium, and barium as catalysts and sulphur scavengers in the steam gasification of coal chars[J]. Fuel, 1979,58(8):565-572. doi: 10.1016/0016-2361(79)90004-8

    14. [14]

      RADOVIC L R, WALKER P L, JENKINS R G. Importance of catalyst dispersion in the gasification of lignite chars[J]. J Catal, 1983,82(2):382-394. doi: 10.1016/0021-9517(83)90205-1

    15. [15]

      RADOVIC L A.Catalysis in Coal and Carbon Gasification[C]//Handbook of heterogeneous catalysis.Weinheim:Wiley-VCH Verlag GmbH&Co.KGa A.2008, 3040.

    16. [16]

      ZHAO Ming-ju, XIE Ke-chang, LING Da-qi. Effect of coal mineral on coal gasification[J]. Coal Convers, 1989,1:23-19.  

    17. [17]

      CORELLA J, TOLEDO J M, MOLINA G. Steam gasification of coal at low-medium (600-800℃) temperature with simultaneous CO2 capture in fluidized bed at atmospheric pressure:The effect of inorganic species.1.literature review and comments[J]. Ind Eng Chem Res, 2006,45(18):6137-6146. doi: 10.1021/ie0602658

    18. [18]

      SPIRO C L, MCKEE D W, KOSKY P G, LAMBY E J. Observation of alkali catalyst particles during gasification of carbonaceous materials in CO2 and steam[J]. Fuel, 1984,63(5):686-691. doi: 10.1016/0016-2361(84)90167-4

    19. [19]

      MATSUKATA M, KIKUCHI E, MORITA Y. A new classification of alkali and alkaline earth catalysts for gasification of carbon[J]. Fuel, 1992,71(7):819-823. doi: 10.1016/0016-2361(92)90136-C

    20. [20]

      LIN S Y, HARADA M, SUZUKI Y, HATANO H. Continuous experiment regarding hydrogen production by Coal/CaO reaction with steam (I) gas products[J]. Fuel, 2004,83(7/8):869-874.

    21. [21]

      LIN S Y, HARADA M, SUZUKI Y, HATANO H. Continuous experiment regarding hydrogen production by Coal/CaO reaction with steam (Ⅱ) solid formation[J]. Fuel, 2006,85(7/8):1143-1150.

    22. [22]

      NAHAS N C. Exxon catalytic coal gasification process:Fundamentals to flowsheets[J]. Fuel, 1983,62(2):239-241. doi: 10.1016/0016-2361(83)90207-7

    23. [23]

      OTAKE T, TONE S, KIMURA S, HINO Y. Methane formation over potassium carbonate catalyst loaded on coal char[J]. J Chem Eng Japan, 1984,17(5):503-507. doi: 10.1252/jcej.17.503

    24. [24]

      MEIJER R, VAN DOORN R, KAPTEIJN F, MOULIJN J A. Methane formation in H2, CO mixtures over carbon-supported potassium carbonate[J]. J Catal, 1992,134(2):525-535. doi: 10.1016/0021-9517(92)90339-J

    25. [25]

      FAN Li-xia, LI Ke-zhong, ZHANG Rong, BI Ji-cheng. Methanation of CO over coal char loaded with K2CO3[J]. J Fuel Chem Technol, 2014,42(9):1047-1052.  

    26. [26]

      CASANOVA R, CABRERA A L, HEINEMANN H, SOMORJAI G A. Calcium oxide and potassium hydroxide catalysed low temperature methane production from graphite and water comparison of catalytic mechanisms[J]. Fuel, 1983,62(10):1138-1144. doi: 10.1016/0016-2361(83)90053-4

    27. [27]

      ZHENG Qing-rong, ZENG Fan-gui, ZHANG Shi-tong. FT-IR study on structure evolution of middle maturate coals[J]. J China Coal Soc, 2011,36(3):481-486.  

    28. [28]

      OHTSUKA Y, ASAMI K. Ion-exchanged calcium from calcium carbonate and low-rank coals:High catalytic activity in steam gasification[J]. Energy Fuels, 1996,10(2):431-435. doi: 10.1021/ef950174f

    29. [29]

      OHTSUKA Y, ASARNI K. Highly active catalysts from inexpensive raw materials for coal gasification[J]. Catal Today, 1997,39(1/2):111-125.

    30. [30]

      ILLáN-GóMEZ M J, GARCíA-GARCíA A, LECEA C, LINARES-SOLANO A. Activated carbons from spanish coals.2.Chemical activation[J]. Energy Fuels, 1996,10(5):1108-1114. doi: 10.1021/ef950195+

  • 加载中
    1. [1]

      Jiahong WANGZekun XUTianjiao LUJinming HUANG . Performance of N, Mn doped semi-coke activated carbon catalyzed ozone oxidation for the degradation of tetracycline hydrochloride in water. Chinese Journal of Inorganic Chemistry, 2025, 41(12): 2549-2560. doi: 10.11862/CJIC.20250120

    2. [2]

      Yanzhe WANGXiaoming GUOQiangsheng GUOLiang LIBin LUPeihang YE . Effect of Ce introduction on the low-temperature performance of NiAl catalyst for CO2 methanation. Chinese Journal of Inorganic Chemistry, 2025, 41(11): 2218-2228. doi: 10.11862/CJIC.20250202

    3. [3]

      Wenlong WangWentao HaoLang HeJia QiaoNing LiChaoqiu ChenYong Qin . Bandgap and adsorption engineering of carbon dots/TiO2 S-scheme heterojunctions for enhanced photocatalytic CO2 methanation. Acta Physico-Chimica Sinica, 2025, 41(9): 100116-0. doi: 10.1016/j.actphy.2025.100116

    4. [4]

      Yiting HuoXin ZhouFeifan ZhaoChenbin AiZhen WuZhidong ChangBicheng Zhu . Boosting photocatalytic CO2 methanation through TiO2/CdS S-scheme heterojunction and fs-TAS mechanism study. Acta Physico-Chimica Sinica, 2025, 41(11): 100148-0. doi: 10.1016/j.actphy.2025.100148

    5. [5]

      Lina GuoRuizhe LiChuang SunXiaoli LuoYiqiu ShiHong YuanShuxin OuyangTierui Zhang . Effect of Interlayer Anions in Layered Double Hydroxides on the Photothermocatalytic CO2 Methanation of Derived Ni-Al2O3 Catalysts. Acta Physico-Chimica Sinica, 2025, 41(1): 100002-0. doi: 10.3866/PKU.WHXB202309002

    6. [6]

      Wei Li Han Xu Chuancan Gu Ziyan Liu Yan'an Li Yan Geng . Digital Experiment on Nano-COF Materials Modulating Intracellular Ca²⁺ Concentration to Enhance Photodynamic Therapy. University Chemistry, 2026, 41(1): 354-362. doi: 10.12461/PKU.DXHX202506001

    7. [7]

      Pan He Junlin Yan Zhigang Chen Enming Dai Xin Zhao Ruijuan Wang . Design of Digital Experiment for Field Emission Scanning Electron Microscopy Based on Semi-Physical Simulation. University Chemistry, 2026, 41(1): 114-121. doi: 10.12461/PKU.DXHX202505104

    8. [8]

      Wen YANGDidi WANGZiyi HUANGYaping ZHOUYanyan FENG . La promoted hydrotalcite derived Ni-based catalysts: In situ preparation and CO2 methanation performance. Chinese Journal of Inorganic Chemistry, 2024, 40(3): 561-570. doi: 10.11862/CJIC.20230276

    9. [9]

      Yutong Liu Xuemin Jing . Research Progress on the Catalytic Conversion of Methane in the Context of the “Dual Carbon” Goals. University Chemistry, 2025, 40(10): 101-113. doi: 10.12461/PKU.DXHX202412018

    10. [10]

      Xinyu XuJiale LuBo SuJiayi ChenXiong ChenSibo Wang . Steering charge dynamics and surface reactivity for photocatalytic selective methane oxidation to ethane over Au/Ti-CeO2. Acta Physico-Chimica Sinica, 2025, 41(11): 100153-0. doi: 10.1016/j.actphy.2025.100153

    11. [11]

      Yuhang ZhangYi LiYuehan CaoYingjie ShuaiYu ZhouYing Zhou . Regulating the formation type by Ir of intermediates to suppress product overoxidation in photocatalytic methane conversion. Acta Physico-Chimica Sinica, 2026, 42(2): 100173-0. doi: 10.1016/j.actphy.2025.100173

    12. [12]

      Haiqiang Lin Weizheng Weng Jingdong Lin Mingshu Chen Xueming Fang Lefu Yang . Diverse Variables-Driven Catalytic Optimization: Experimental Enhancement and Instructional Design for Selective Methane Oxidation on Supported Nickel-based Catalysts. University Chemistry, 2025, 40(11): 327-336. doi: 10.12461/PKU.DXHX202505106

    13. [13]

      Bowen LiuJianjun ZhangHan LiBei ChengChuanbiao Bie . MOF-derived ZnO/PANI S-scheme heterojunction for efficient photocatalytic phenol mineralization coupled with H2O2 generation. Acta Physico-Chimica Sinica, 2025, 41(10): 100121-0. doi: 10.1016/j.actphy.2025.100121

    14. [14]

      Xin ZhouYiting HuoSongyu YangBowen HeXiaojing WangZhen WuJianjun Zhang . Understanding the effect of pH on protonated COF during photocatalytic H2O2 production by femtosecond transient absorption spectroscopy. Acta Physico-Chimica Sinica, 2025, 41(12): 100160-0. doi: 10.1016/j.actphy.2025.100160

    15. [15]

      Wenwen Ma Lian Kong Jinyang Chu Li Ma Ziqing Ma Heyu Cheng Xinyuan Li Zhan Yu Zhen Zhao . Digitalization-Driven Olefin Production: Digital Design of Catalysts for CO2-Assisted Oxidation Dehydrogenation of Ethane to Ethylene. University Chemistry, 2026, 41(1): 363-372. doi: 10.12461/PKU.DXHX202506055

    16. [16]

      Dong XiangKunzhen LiKanghua MiaoRan LongYujie XiongXiongwu Kang . Amine-Functionalized Copper Catalysts: Hydrogen Bonding Mediated Electrochemical CO2 Reduction to C2 Products and Superior Rechargeable Zn-CO2 Battery Performance. Acta Physico-Chimica Sinica, 2024, 40(8): 2308027-0. doi: 10.3866/PKU.WHXB202308027

    17. [17]

      Xian-Wei LvXinyuan DingJiaxing GongXuhuan YanDayong HuangJianxin GengZhong-Yong Yuan . Research progress on orbital hybridization in photocatalysis and electrocatalysis. Acta Physico-Chimica Sinica, 2026, 42(2): 100151-0. doi: 10.1016/j.actphy.2025.100151

    18. [18]

      Yun Zhou Geqian Fang Haiyan Wang Wenjun Yu Chun Zhu Jin-Xia Liang Jian Lin . Non-covalent interactions between adsorbed •OH species and UiO-66-NH2 for methane hydroxylation. Chinese Journal of Structural Chemistry, 2025, 44(8): 100629-100629. doi: 10.1016/j.cjsc.2025.100629

    19. [19]

      Chengxiao ZhaoZhaolin LiDongfang WuXiaofei Yang . SBA-15 templated covalent triazine frameworks for boosted photocatalytic hydrogen production. Acta Physico-Chimica Sinica, 2026, 42(1): 100149-0. doi: 10.1016/j.actphy.2025.100149

    20. [20]

      Zhican Lu Junyu Li Zijun Huang Ziyi Zeng Chi Huang Chuqing Gong Yalan Zhong . Digital Experimental Design of Decomposition of Ammonium Perchlorate Catalyzed by MOFs. University Chemistry, 2026, 41(1): 133-143. doi: 10.12461/PKU.DXHX202506017

Metrics
  • PDF Downloads(4)
  • Abstract views(3116)
  • HTML views(1309)

通讯作者: 陈斌, bchen63@163.com
  • 1. 

    沈阳化工大学材料科学与工程学院 沈阳 110142

  1. 本站搜索
  2. 百度学术搜索
  3. 万方数据库搜索
  4. CNKI搜索
Address:Zhongguancun North First Street 2,100190 Beijing, PR China Tel: +86-010-82449177-888
Powered By info@rhhz.net

/

DownLoad:  Full-Size Img  PowerPoint
Return