Influence of additives on sodium release and ash sintering temperature of a high-alkali coal
- Corresponding author: CHENG Le-ming, lemingc@zju.edu.cn
Citation:
LIU Yan-quan, CHENG Le-ming, JI Jie-qiang, FANG Meng-xiang, WANG Qin-hui. Influence of additives on sodium release and ash sintering temperature of a high-alkali coal[J]. Journal of Fuel Chemistry and Technology,
;2018, 46(11): 1298-1304.
LI Lu-ming. Design and application of 350 MW supercritical boiler burning Zhundong coal[J]. Pow Syst Eng, 2014,30(2):39-41.
WANG Xue-bin, WEI Bo, ZHANG Li-meng, TAN Hou-zhang, XU Tong-mo. Effect of temperature and silicon additives on occurrence and transformation characteristics of alkali metal in Zhundong coal[J]. Therm Pow Gen, 2014,43(8):84-88. doi: 10.3969/j.issn.1002-3364.2014.08.084
XU L, KANG Y, ZHANG G, WANG T, WU T. Study of alkali emission and control with firing a high alkali coal[J]. Combust Sci Technol, 2015,187(12):1959-1973. doi: 10.1080/00102202.2015.1069283
SHEN Ming-ke, QIU Kun-zan, HUANG Zhen-yu, WANG Zhi-hua, LIU Jian-zhong. Influence of Kaolin on sodium retention and ash fusion characteristic during combustion of Zhundong coal[J]. J Fuel Chem Technol, 2015,43(9):1044-1051. doi: 10.3969/j.issn.0253-2409.2015.09.004
WEI B, WANG X, TAN H, ZHANG L, WANG Y, WANG Z. Effect of silicon-aluminum additives on ash fusion and ash mineral conversion of Xinjiang high-sodium coal[J]. Fuel, 2016,181:1224-1229. doi: 10.1016/j.fuel.2016.02.072
CHEN Wu-feng, WANG Chang-an, WEI Deng-chang-hong, YAN Yu, JIN Xi, ZHANG Yuan-hang, CHE De-fu. Influence of salic mineral additives on release and migration of Na/Ca/Fe during O2/CO2 combustion of Zhundong coals[J]. Adv New Renewable Energy, 2017,5(1):16-22.
TU Sheng-kang, ZHANG Shou-yu, SHI Da-zhong, JIN Tao, YANG Jing-ning, LIU Da-hai, PEI Yu-feng. Effect of additive on emission of sodium in high-sodium coal during pyrolysis[J]. Coal Convers, 2016,39(1):31-34. doi: 10.3969/j.issn.1004-4248.2016.01.007
NAMKUNG H, XU L, KIM C H, YUAN X, KANG T, KIM H. Effect of mineral components on sintering of ash particles at low temperature fouling conditions[J]. Fuel Process Technol, 2016,141:82-92. doi: 10.1016/j.fuproc.2015.06.004
WANG Qin-hui, JIE Tao, LI Xiao-min, LUO Zhong-yang, JING Ni-jie, CEN Ke-fa. Experimental of the effects of reaction atmosphere on the coal ash sintering temperature[J]. J Fuel Chem Technol, 2010,38(1):17-22. doi: 10.3969/j.issn.0253-2409.2010.01.004
ABD-ELHADY M S, CLEVERS S H, ADRIAANS T N G, RINDT C C M, WIJERS J G, VAN STEENHOVEN A A. Influence of sintering on the growth rate of particulate fouling layers[J]. Int J Heat Mass Transfer, 2007,50(1/2):196-207.
TONMUKAYAKUL N, NGUYEN Q D. A new rheometer for direct measurement of the flow properties of coal ash at high temperaturesq[J]. Fuel, 2002,81(4):397-404. doi: 10.1016/S0016-2361(01)00175-2
RAASK E. Mineral Impurities In Coal Combustion[M]. Washington:Hemisphere Publishing Corporation, 1985.
LUAN C, YOU C, ZHANG D. Composition and sintering characteristics of ashes from co-firing of coal and biomass in a laboratory-scale drop tube furnace[J]. Energy, 2014,69:562-570. doi: 10.1016/j.energy.2014.03.050
LLORENTE M J F, AROCAS P D, NEBOT L G, GARCÍA J E C. The effect of the addition of chemical materials on the sintering of biomass ash[J]. Fuel, 2008,87(12):2651-2658. doi: 10.1016/j.fuel.2008.02.019
WANG L, SKREIBERG Ø, BECIDAN M. Investigation of additives for preventing ash fouling and sintering during barley straw combustion[J]. Appl Therm Eng, 2014,70(2):1262-1269. doi: 10.1016/j.applthermaleng.2014.05.075
SELVAKUMARAN P, LAWERENCE A, BAKTHAVATSALAM A K. Effect of additives on sintering of lignites during CFB combustion[J]. Appl Therm Eng, 2014,67(1/2):480-488.
LIU Y, CHENG L, ZHAO Y, JI J, WANG Q, LUO Z, BAI Y. Transformation behavior of alkali metals in high-alkali coals[J]. Fuel Process Technol, 2018,169:288-294. doi: 10.1016/j.fuproc.2017.09.013
LIU Yan-quan, CHEN Le-ming, JI Jie-qiang, ZHANG Wei-guo, WANG Qin-hui, ZHOU Qi, NIE Li. Distribution characteristics of alkali emission between gas and solid phase during Zhundong coal combustion[J]. J Fuel Chem Technol, 2016,44(3):314-320. doi: 10.3969/j.issn.0253-2409.2016.03.008
WANG X, XU Z, WEI B, ZHANG L, TAN H, YANG T, MIKULČIĆ H, DUIĆ N. The ash deposition mechanism in boilers burning Zhundong coal with high contents of sodium and calcium:A study from ash evaporating to condensing[J]. Appl Therm Eng, 2015,80(5):150-159.
SONG G, SONG W, QI X, LU Q. Transformation characteristics of sodium of Zhundong coal combustion/gasification in circulating fluidized bed[J]. Energy Fuels, 2016,30(4):3473-3478. doi: 10.1021/acs.energyfuels.6b00028
KOSMINSKI A, ROSS D P, AGNEW J B. Reactions between sodium and Kaolin during gasification of a low-rank coal[J]. Fuel Process Technol, 2006,87(12):1051-1062. doi: 10.1016/j.fuproc.2005.06.004
KYI S, CHADWICK B L. Screening of potential mineral additives for use as fouling preventatives in Victorian brown coal combustion[J]. Fuel, 1999,78(7):845-855. doi: 10.1016/S0016-2361(98)00205-1
ZHANG Li-meng, DONG Xin-guang, LIU Ke, TAN Hou-zhang, WANG Xue-bin, WEI Bo. Effect of Kaolin on ash slagging and mineral conversion of Zhundong coal[J]. J Fuel Chem Technol, 2015,43(10):1176-1181. doi: 10.3969/j.issn.0253-2409.2015.10.004
QIU J R, LI F, ZHENG Y, ZHENG C G, ZHOU H C. The influences of mineral behaviour on blended coal ash fusion characteristics[J]. Fuel, 1999,78(8):963-969. doi: 10.1016/S0016-2361(99)00005-8
Yu Peng , Jiawei Chen , Yue Yin , Yongjie Cao , Mochou Liao , Congxiao Wang , Xiaoli Dong , Yongyao Xia . Tailored cathode electrolyte interphase via ethylene carbonate-free electrolytes enabling stable and wide-temperature operation of high-voltage LiCoO2. Acta Physico-Chimica Sinica, 2025, 41(8): 100087-0. doi: 10.1016/j.actphy.2025.100087
Hao Chen , Dongyue Yang , Gang Huang , Xinbo Zhang . Progress on Liquid Organic Electrolytes of Li-O2 Batteries. Acta Physico-Chimica Sinica, 2024, 40(7): 2305059-0. doi: 10.3866/PKU.WHXB202305059
Jiahe LIU , Gan TANG , Kai CHEN , Mingda ZHANG . Effect of low-temperature electrolyte additives on low-temperature performance of lithium cobaltate batteries. Chinese Journal of Inorganic Chemistry, 2025, 41(4): 719-728. doi: 10.11862/CJIC.20250023
Zhuo Han , Danfeng Zhang , Haixian Wang , Guorui Zheng , Ming Liu , Yanbing He . Research Progress and Prospect on Electrolyte Additives for Interface Reconstruction of Long-Life Ni-Rich Lithium Batteries. Acta Physico-Chimica Sinica, 2024, 40(9): 2307034-0. doi: 10.3866/PKU.WHXB202307034
Gang ZHANG , Jian ZHANG , Haiyang CHU , Chongxin QIAN , Lai WEI . Chlorobenzene additive-assisted regulation of (PMA)2PbBr4 crystal growth and photoelectric properties. Chinese Journal of Inorganic Chemistry, 2026, 42(4): 713-721. doi: 10.11862/CJIC.20250318
Qianli Ma , Tianbing Song , Tianle He , Xirong Zhang , Huanming Xiong . Sulfur-doped carbon dots: a novel bifunctional electrolyte additive for high-performance aqueous zinc-ion batteries. Acta Physico-Chimica Sinica, 2025, 41(9): 100106-0. doi: 10.1016/j.actphy.2025.100106
Jiandong Liu , Xin Li , Daxiong Wu , Huaping Wang , Junda Huang , Jianmin Ma . Anion-Acceptor Electrolyte Additive Strategy for Optimizing Electrolyte Solvation Characteristics and Electrode Electrolyte Interphases for Li||NCM811 Battery. Acta Physico-Chimica Sinica, 2024, 40(6): 2306039-0. doi: 10.3866/PKU.WHXB202306039
Aoyu Huang , Jun Xu , Yu Huang , Gui Chu , Mao Wang , Lili Wang , Yongqi Sun , Zhen Jiang , Xiaobo Zhu . Tailoring Electrode-Electrolyte Interfaces via a Simple Slurry Additive for Stable High-Voltage Lithium-Ion Batteries. Acta Physico-Chimica Sinica, 2025, 41(4): 100037-0. doi: 10.3866/PKU.WHXB202408007
Tiancheng Yang , Yang Yang , Chunhua Qu , Rui Chu , Yue Xia . Wandering through the Kingdom of Chinese Mineral Medicines. University Chemistry, 2024, 39(9): 94-101. doi: 10.12461/PKU.DXHX202403015
Lei Shu , Zhengqing Hao , Kai Yan , Hong Wang , Lihua Zhu , Fang Chen , Nan Wang . Development of a Double-Carbon Related Experiment: Preparation, Characterization and Carbon-Capture Ability of Eggshell-Derived CaO. University Chemistry, 2024, 39(4): 149-156. doi: 10.3866/PKU.DXHX202310134
Ping Ye , Lingshuang Qin , Mengyao He , Fangfang Wu , Zengye Chen , Mingxing Liang , Libo Deng . Potential of Zero Charge-Mediated Electrochemical Capture of Cadmium Ions from Wastewater by Lotus Leaf-Derived Porous Carbons. Acta Physico-Chimica Sinica, 2025, 41(3): 100023-0. doi: 10.3866/PKU.WHXB202311032
Xiuyun Wang , Jiashuo Cheng , Yiming Wang , Haoyu Wu , Yan Su , Yuzhuo Gao , Xiaoyu Liu , Mingyu Zhao , Chunyan Wang , Miao Cui , Wenfeng Jiang . Improvement of Sodium Ferric Ethylenediaminetetraacetate (NaFeEDTA) Iron Supplement Preparation Experiment. University Chemistry, 2024, 39(2): 340-346. doi: 10.3866/PKU.DXHX202308067
Jiangjuan Shao , Xuan Li , Jingdan Weng , Xiaolei Chen , Fei Xu , Yulu Ma , Nianguang Li , Shizhong Zheng . Improvement in the Experimental Teaching Design of Physical and Chemical Identification and Quantification of Mineral Drugs. University Chemistry, 2024, 39(10): 137-142. doi: 10.3866/PKU.DXHX202312079
Qin ZHU , Jiao MA , Zhihui QIAN , Yuxu LUO , Yujiao GUO , Mingwu XIANG , Xiaofang LIU , Ping NING , Junming GUO . Morphological evolution and electrochemical properties of cathode material LiAl0.08Mn1.92O4 single crystal particles. Chinese Journal of Inorganic Chemistry, 2024, 40(8): 1549-1562. doi: 10.11862/CJIC.20240022
Wanchun Zhu , Yongmei Liu , Li Wang , Yunshan Bai , Shu'e Song , Xiaokui Wang , Zhongyun Wu , Hong Yuan , Yunchao Li , Fuping Tian , Yuan Chun , Jianrong Zhang , Shuyong Zhang . Suggestions on Operating Specifications of Physical Chemistry Experiment: Measurement and Control of Temperature. University Chemistry, 2025, 40(5): 128-136. doi: 10.12461/PKU.DXHX202503028
Chao WU , Qingxiu SHI , Tao XU , Zhengxi PENG , Zhongping XIONG , Yinglin ZHANG , Yujun SI , Chaozhong GUO . Enhancement of oxygen reduction reaction performance of iron-nitrogen doped carbon based catalysts by sodium carboxymethyl cellulose pre-deoxygenation. Chinese Journal of Inorganic Chemistry, 2026, 42(4): 737-746. doi: 10.11862/CJIC.20250305
Qiaoqiao BAI , Anqi ZHOU , Xiaowei LI , Tang LIU , Song LIU . Construction of pressure-temperature dual-functional flexible sensors and applications in biomedicine. Chinese Journal of Inorganic Chemistry, 2024, 40(12): 2259-2274. doi: 10.11862/CJIC.20240128
Mingxin LU , Liyang ZHOU , Xiaoyu XU , Xiaoying FENG , Hui WANG , Bin YAN , Jie XU , Chao CHEN , Hui MEI , Feng GAO . Preparation of La-doped lead-based piezoelectric ceramics with both high electrical strain and Curie temperature. Chinese Journal of Inorganic Chemistry, 2025, 41(2): 329-338. doi: 10.11862/CJIC.20240206
Fan JIA , Wenbao XU , Fangbin LIU , Haihua ZHANG , Hongbing FU . Synthesis and electroluminescence properties of Mn2+ doped quasi-two-dimensional perovskites (PEA)2PbyMn1-yBr4. Chinese Journal of Inorganic Chemistry, 2024, 40(6): 1114-1122. doi: 10.11862/CJIC.20230473
Xinyu Zhu , Meili Pang . Application of Functional Group Addition Strategy in Organic Synthesis. University Chemistry, 2024, 39(3): 218-230. doi: 10.3866/PKU.DXHX202308106
(x: neck radius; R: particle radius)
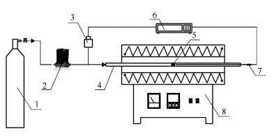
1: air cylinder; 2: mass flow controller; 3: pressure-drop transmitter; 4: reactor tube; 5: ash pellet; 6: data logger; 7: thermocouple; 8: tube furnace
1: quartz (SiO2); 2: anhydrite (CaSO4); 3: nepheline (Na2O·Al2O3·2SiO2); 4: gehlenite (2CaO·Al2O3·SiO2); 5: hematite (Fe2O3); 6: hauynite (Na6Ca2Al6Si6O24(SO4)2); 7: calcium aluminum silicon (CaAl2Si2); 8: anorthite (CaO·Al2O3·2SiO2)
1: quartz (SiO2); 2: anhydrite (CaSO4); 3: nepheline (Na2O·Al2O3·2SiO2); 4: gehlenite (2CaO·Al2O3·SiO2); 5: hematite (Fe2O3); 6: hauynite (Na6Ca2Al6Si6O24(SO4)2); 7: diopside (CaO·MgO·2SiO2)
1: quartz (SiO2); 2: anhydrite (CaSO4); 3: nepheline (Na2O·Al2O3·2SiO2); 4: gehlenite (2CaO·Al2O3·SiO2); 5: hematite (Fe2O3); 6: aluminum oxide (Al2O3)