Citation: BAN Yan-peng, TANG Yan-hua, WANG Jie, HAN Meng-xin, TE Gu-si, WANG Yan, HE Run-xia, ZHI Ke-duan, LIU Quan-sheng. Effect of inorganic acid elution on microcrystalline structure and spontaneous combustion tendency of Shengli lignite[J]. Journal of Fuel Chemistry and Technology, ;2016, 44(9): 1059-1065. shu

Effect of inorganic acid elution on microcrystalline structure and spontaneous combustion tendency of Shengli lignite

  • Corresponding author: ZHI Ke-duan, zhikeduan@gmail.com LIU Quan-sheng, liuqs@imut.edu.cn
  • Received Date: 23 November 2015
    Revised Date: 25 January 2016

    Fund Project: the Natural Science Foundation of Inner Mongolia-China 2015BS0206the National Natural Science Foundation of China 21566029the National Natural Science Foundation of China 21566028the Science and Research Projects of IMUT-China ZS201138the Natural Science Foundation of Inner Mongolia-China 2016BS0204the National Natural Science Foundation of China 21266017the Natural Science Foundation of Inner Mongolia-China 2014MS0220

Figures(8)

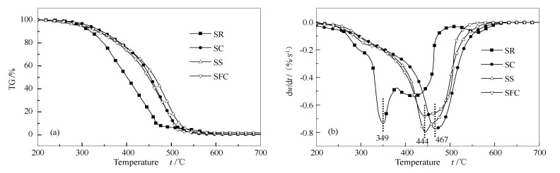
  • XRD, Raman, XPS and FT-IR were used to examine microcrystalline structure changes of Shengli lignite eluted by inorganic acid (HCl, H2SO4 and HCl-HF). By adopting a designed surface adsorption instrument-GC, the samples were oxidized at low temperature through pulse method to investigate their oxygen adsorption under different temperatures. Via low-temperature oxidation, TG/DTG and fixed bed combustion tests, the spontaneous combustion tendency of coal samples were investigated. The results show that the removal of minerals increases the degree of order and graphitization of the coal structure. Compared with raw coal, oxygen absorption of inorganic acid elution samples decreases obviously. With the increase of adsorption temperature, oxygen absorption capacity increases significantly, but decreases with the increasing level of removed minerals, which reduces spontaneous combustion tendency of the treated coal.
  • 加载中
    1. [1]

      ZENG Fan-gui, XIE Ke-chang. Theoretical system and methodology of coal structural chemistry[J]. J China Coal Soc, 2004,4(29):443-447.  

    2. [2]

      SHI Ting, DENG Jun, WANG Xiao-fang, WEN Zhen-yi. Mechanism of spontaneous combustion of coal at initial stage[J]. J Fuel Chem Technol, 2004,32(6):652-657.  

    3. [3]

      GOUWS M J, GIBBON G J, WADE L, PHILLIPS H R. An adiabatic apparatus to establish the spontaneous combustion propensity of coal[J]. Min Sci Technol, 1991,13(3):417-422. doi: 10.1016/0167-9031(91)90890-O

    4. [4]

      QIN Bo-tao, WANG De-ming, LI Zeng-hua, MA Han-peng. Study on the mechanism of coal spontaneous combustion with activated energy view[J]. China Safety Sci J, 2005,15(1):11-13.  

    5. [5]

      TIAN L, YANG W, CHEN Z, WANG X, YAGN H, CHEN H. Sulfur behavior during coal combustion in oxy-fuel circulating fluidized bed condition by using TG-FTIR[J]. J Energy Inst, 2016,89(2):264-270. doi: 10.1016/j.joei.2015.01.020

    6. [6]

      MARTIN R R, MACPHEE J A, YOUNGER C. Sequential derivation and the SIMS imaging of coal[J]. Energy Source, 1989,11(1):1-8. doi: 10.1080/00908318908908936

    7. [7]

      SHU Xin-qian. The thermogravity analysis study on the spontaneous combustion of coal[J]. Coal Geology China, 1994,25(2):25-29.  

    8. [8]

      DAI Guang-long. Research on microcrystalline structure change regularity in the coal low temperature oxidation process[J]. J China Coal Soc, 2011,36(2):322-325.  

    9. [9]

      LI Y, YANGH , HU J, WANG X, CHEN H. Effect of catalysts on the reactivity and structure evolution of char in petroleum coke steam gasification[J]. Fuel, 2014,117(Part B):1174-1180.  

    10. [10]

      LI X, HAYASHI J, LI C Z. FT-Raman spectroscopic study of the evolution of char structure during the pyrolysis of a Victorian brown coal[J]. Fuel, 2006,85(12):1700-1707.  

    11. [11]

      NEMANICH R J, GLASS J T, LUCOVSKY G, SHRODER R E. Raman scattering characterization of carbon bonding in diamond and diamond like thin films[J]. J Vac Sci Technol A, 1988,6(3):1783-1787. doi: 10.1116/1.575297

    12. [12]

      LI X, LI C Z. Volatilisation and catalytic effects of alkali and alkaline earth metallic species during the pyrolysis and gasification of Victorian brown coal. Part VII. Raman spectroscopic study on the changes in char structure during the catalytic gasification in air[J]. Fuel, 2006,85(10/11):1509-1057.  

    13. [13]

      LI X, LI C Z. FT-Raman spectroscopic characterisation of chars from the pyrolysis of coals of varying rank[J]. J Fuel Chem Technol, 2005,33(4):385-390.

    14. [14]

      SONIBARE O O, HAEGER T, FOLEY S F. Structural characterization of Nigerian coals by X-ray diffraction, Raman and FTIR spectroscopy[J]. Energy, 2010,35(12):5347-5353. doi: 10.1016/j.energy.2010.07.025

    15. [15]

      ESTRADE-SZWARCKOPF H. XPS photoemission in carbonaceous materials: A "defect" peak beside the graphitic asymmetric peak[J]. Carbon, 2004,42(8):1713-1721.  

    16. [16]

      WANG B, PENG Y, VINK S. Diagnosis of the surface chemistry effects on fine coal flotation using saline water[J]. Energy Fuels, 2013,27(8):4869-4874. doi: 10.1021/ef400909r

    17. [17]

      HU Y, LI P, HU N, HU S, DOU S, YANG G. Inorganic element functional group database on pulverized coal surface based on XPS method[J]. Data Sci J, 2007,6:S317-S323. doi: 10.2481/dsj.6.S317

    18. [18]

      XIA W, YANG J, LIANG C. Investigation of changes in surface properties of bituminous coal during natural weathering processes by XPS and SEM[J]. Appl Surf Sci, 2014,293:293-298. doi: 10.1016/j.apsusc.2013.12.151

    19. [19]

      KOZLOWSKI M. XPS study of reductively and non-reductively modified coals[J]. Fuel, 2004,83(3):259-265. doi: 10.1016/j.fuel.2003.08.004

    20. [20]

      DONG P, CHEN G, ZENG X, CHU M, GAO S, XU G. Evolution of inherent oxygen in solid fuels during pyrolysis[J]. Energy Fuels, 2015,29(4):2268-2276. doi: 10.1021/ef5028839

    21. [21]

      MIURA K, MAE K, LI W, KUSAKAWA T, MOROZUMI F, KUMANO A. Estimation of hydrogen bond distribution in coal through the analysis of OH stretching bands in diffuse reflectance infrared spectrum measured by in-situ technique[J]. Energy Fuels, 2001,15(3):599-610. doi: 10.1021/ef0001787

    22. [22]

      GENG W, NAKAJIMA T, TAKANASHI H, OHKI A. Analysis of carboxyl group in coal and coal aromaticity by Fourier transform infrared (FT-IR) spectrometry[J]. Fuel, 2009,88(1):139-144. doi: 10.1016/j.fuel.2008.07.027

    23. [23]

      QI X, GUO X, XUE L, ZHENG C. Effect of iron on Shenfu coal char structure and its influence on gas ification reactivity[J]. J Anal Appl Pyrolysis, 2014,110:401-407. doi: 10.1016/j.jaap.2014.10.011

    24. [24]

      LU L, SAHAJWALLA V, HARRIS D. Characteristics of chars prepared from various pulverized coals at different temperatures using drop-tube furnace[J]. Energy Fuels, 2000,14(4):869-876. doi: 10.1021/ef990236s

    25. [25]

      HECKLEY E. The structural changes of hydrothermally treated biochar caused by ball-milling[D]. Norcester: Worcester Polytechnic Institute, 2014.

    26. [26]

      XIA W, YANG J, LIANG C. Investigation of changes in surface properties of bituminous coal during natural weathering processes by XPS and SEM[J]. Appl Surf Sci, 2014,293:293-298. doi: 10.1016/j.apsusc.2013.12.151

    27. [27]

      KOZLOWSKI M. XPS study of reductively and non-reductively modified coals[J]. Fuel, 2004,83(3):259-265. doi: 10.1016/j.fuel.2003.08.004

    28. [28]

      KELEMEN S R, AFEWORKI M, GORBATY M L, COHEN A D. Characterization of organically bound oxygen forms in lignites, peats, and pyrolyzed peats by X-ray photoelectron spectroscopy (XPS) and solid-state 13C NMR methods[J]. Energy Fuels, 2002,16(6):1450-1462. doi: 10.1021/ef020050k

    29. [29]

      HU-Yi. Research on sewage sludge drying and functionality evolution during co-combustion of dry sewag sludge and coal[D]. Hubei:Wuhan University, 2010: 40-42.

    30. [30]

      YANG Yong-liang, LI Zeng-hua, YIN Wen-xuan, PAN Shang-kun. Infrared diffuse reflectance spectral signature of spontaneous combustion coal[J]. J China Coal Soc, 2007,32(7):729-733.

  • 加载中
    1. [1]

      Yu Wang Shoulei Zhang Tianming Lv Yan Su Xianyu Liu Fuping Tian Changgong Meng . Introduce a Comprehensive Inorganic Synthesis Experiment: Synthesis of Nano Zinc Oxide via Microemulsion Using Waste Soybean Oil. University Chemistry, 2024, 39(7): 316-321. doi: 10.3866/PKU.DXHX202311035

    2. [2]

      Qiang ChengJingping LiZhendong KeJiaming LiKai Wang . Advanced oxidation technology synergistic photothermal degradation of antibiotics over inorganic/organic S-scheme heterojunction. Acta Physico-Chimica Sinica, 2026, 42(5): 100187-0. doi: 10.1016/j.actphy.2025.100187

    3. [3]

      Zijian Jiang Yuang Liu Yijian Zong Yong Fan Wanchun Zhu Yupeng Guo . Preparation of Nano Zinc Oxide by Microemulsion Method and Study on Its Photocatalytic Activity. University Chemistry, 2024, 39(5): 266-273. doi: 10.3866/PKU.DXHX202311101

    4. [4]

      Xin HanZhihao ChengJinfeng ZhangJie LiuCheng ZhongWenbin Hu . Design of Amorphous High-Entropy FeCoCrMnBS (Oxy) Hydroxides for Boosting Oxygen Evolution Reaction. Acta Physico-Chimica Sinica, 2025, 41(4): 100033-0. doi: 10.3866/PKU.WHXB202404023

    5. [5]

      Xudong Liu Huili Fan Junping Xiao Min Yang Yan Li . Teaching Approaches to the AE + AN Mechanism of Electrophilic Addition Reactions between Olefins and Inorganic Acids in Organic Chemistry. University Chemistry, 2025, 40(7): 367-372. doi: 10.12461/PKU.DXHX202409041

    6. [6]

      Xiangxi Kong Mingyang He Yineng Ling Hui Wang Qixian Xie Baili Li Wurong Ren . Digitally Enhanced Measurement of Ignition Delay Time Measurement for Hypergolic Propellants. University Chemistry, 2026, 41(1): 95-106. doi: 10.12461/PKU.DXHX202505005

    7. [7]

      Jiahe LIUGan TANGKai CHENMingda ZHANG . Effect of low-temperature electrolyte additives on low-temperature performance of lithium cobaltate batteries. Chinese Journal of Inorganic Chemistry, 2025, 41(4): 719-728. doi: 10.11862/CJIC.20250023

    8. [8]

      Qi LiPingan LiZetong LiuJiahui ZhangHao ZhangWeilai YuXianluo Hu . Fabricating Micro/Nanostructured Separators and Electrode Materials by Coaxial Electrospinning for Lithium-Ion Batteries: From Fundamentals to Applications. Acta Physico-Chimica Sinica, 2024, 40(10): 2311030-0. doi: 10.3866/PKU.WHXB202311030

    9. [9]

      Pei LiYuenan ZhengZhankai LiuAn-Hui Lu . Boron-Containing MFI Zeolite: Microstructure Control and Its Performance of Propane Oxidative Dehydrogenation. Acta Physico-Chimica Sinica, 2025, 41(4): 100034-0. doi: 10.3866/PKU.WHXB202406012

    10. [10]

      Yinyin Qian Rui Xu . Utilizing VESTA Software in the Context of Material Chemistry: Analyzing Twin Crystal Nanostructures in Indium Antimonide. University Chemistry, 2024, 39(3): 103-107. doi: 10.3866/PKU.DXHX202307051

    11. [11]

      Xuexia He Zhibin Lei Pei Chen Qi Li Weiyu Deng Peng Hu . 以“溶度积规则”指导电荷转移共晶沉淀析出——材料类专业无机化学教学改革案例. University Chemistry, 2025, 40(8): 1-10. doi: 10.12461/PKU.DXHX202410099

    12. [12]

      Huafeng SHI . Construction of MnCoNi layered double hydroxide@Co-Ni-S amorphous hollow polyhedron composite with excellent electrocatalytic oxygen evolution performance. Chinese Journal of Inorganic Chemistry, 2025, 41(7): 1380-1386. doi: 10.11862/CJIC.20240378

    13. [13]

      Lijun Yue Siya Liu Peng Liu . 不同晶相纳米MnO2的制备及其对生物乙醇选择性氧化催化性能的测试——一个科研转化的综合化学实验. University Chemistry, 2025, 40(8): 225-232. doi: 10.12461/PKU.DXHX202410005

    14. [14]

      Qing LiGuangxun ZhangYuxia XuYangyang SunHuan Pang . P-Regulated Hierarchical Structure Ni2P Assemblies toward Efficient Electrochemical Urea Oxidation. Acta Physico-Chimica Sinica, 2024, 40(9): 2308045-0. doi: 10.3866/PKU.WHXB202308045

    15. [15]

      Zhiwen HUWeixia DONGQifu BAOPing LI . Low-temperature synthesis of tetragonal BaTiO3 for piezocatalysis. Chinese Journal of Inorganic Chemistry, 2024, 40(5): 857-866. doi: 10.11862/CJIC.20230462

    16. [16]

      Yuping Wei Yiting Wang Jialiang Jiang Jinxuan Deng Hong Zhang Xiaofei Ma Junjie Li . Interdisciplinary Teaching Practice——Flexible Wearable Electronic Skin for Low-Temperature Environments. University Chemistry, 2024, 39(10): 261-270. doi: 10.12461/PKU.DXHX202404007

    17. [17]

      Yanzhe WANGXiaoming GUOQiangsheng GUOLiang LIBin LUPeihang YE . Effect of Ce introduction on the low-temperature performance of NiAl catalyst for CO2 methanation. Chinese Journal of Inorganic Chemistry, 2025, 41(11): 2218-2228. doi: 10.11862/CJIC.20250202

    18. [18]

      Jingping LiSuding YanJiaxi WuQiang ChengKai Wang . Improving hydrogen peroxide photosynthesis over inorganic/organic S-scheme photocatalyst with LiFePO4. Acta Physico-Chimica Sinica, 2025, 41(9): 100104-0. doi: 10.1016/j.actphy.2025.100104

    19. [19]

      Ke LiChuang LiuJingping LiGuohong WangKai Wang . Architecting Inorganic/Organic S-Scheme Heterojunction of Bi4Ti3O12 Coupling with g-C3N4 for Photocatalytic H2O2 Production from Pure Water. Acta Physico-Chimica Sinica, 2024, 40(11): 2403009-0. doi: 10.3866/PKU.WHXB202403009

    20. [20]

      Ximeng CHIJianwei WEIYunyun WANGWenxin DENGJiayi DAIXu ZHOU . First-principles study of the electronic structure and optical properties of Au and I doped-inorganic lead-free double perovskite Cs2NaBiCl6. Chinese Journal of Inorganic Chemistry, 2025, 41(7): 1371-1379. doi: 10.11862/CJIC.20240401

Metrics
  • PDF Downloads(0)
  • Abstract views(1427)
  • HTML views(107)

通讯作者: 陈斌, bchen63@163.com
  • 1. 

    沈阳化工大学材料科学与工程学院 沈阳 110142

  1. 本站搜索
  2. 百度学术搜索
  3. 万方数据库搜索
  4. CNKI搜索
Address:Zhongguancun North First Street 2,100190 Beijing, PR China Tel: +86-010-82449177-888
Powered By info@rhhz.net

/

DownLoad:  Full-Size Img  PowerPoint
Return